Схема электрическая блендера: Блендер – как его разобрать и отремонтировать электронный выключатель
Блендер – как его разобрать и отремонтировать электронный выключатель
Попал ко мне в ремонт блендер Scarlett SC-HB42F60, в котором при нажатии на кнопки включения электродвигатель не запускался. Блендер отказал мгновенно – просто при обработке продуктов остановился и не включался.
Внешний осмотр показал, что механического повреждения сетевого шнура и запаха гари не наблюдалось, ротор электродвигателя вращался свободно. При приложении блендера к уху и вставлении вилки в сеть прослушивался кратковременный звук.
Кнопки включения нажимались очень легко, что говорило, исходя из заявленной мощности блендера 1000 Вт, включается электродвигатель путем управления ключевыми полупроводниковыми элементами.
Стало очевидным, что для выполнения самостоятельного ремонта нужно блендер разобрать, что зачастую является более сложной задачей, чем его ремонт.
Как разобрать блендер Scarlett
При сборке корпусов и деталей современной мобильной бытовой техники как правило применяется крепление помощью скрытых от глаз защелок.
Таким образом при разборке изделия для ремонта требуется определить место нахождения этих защелок. В противном случае можно легко их поломать и столкнутся с трудностями при сборке блендера после ремонта.
Разборку блендера Scarlett SC-HB42F60 нужно начинать со стороны ручки регулировки скорости вращения двигателя. Для этого нужно зацепиться за ее край с двух противоположных сторон и отсоединить от корпуса.
Защелка ручки представляет собой проточку в отходящей от ручки трубки, в которую еще вставлен штифт для передачи вращательного движения переменному резистору. Ручка снялась с большим усилием, даже буртик ее погнулся, пришлось его выправлять.
При снятии ручки надо быть внимательным, чтобы не потерять подпружиненный фиксатор, на фото он изображен справа. Благодаря фиксатору ручка вращается с приятными щелчками и фиксируется в оставленном положении.
Теперь достаточно отвинтить два самореза и остальные несколько деталей можно легко отсоединить от корпуса и получить доступ к части печатной платы включателя блендера.
На фотографии показан вид блендера со снятой торцевой частью с регулятором скорости и детали с клавишами включателя. Такая разборка позволяет сделать внешний осмотр элементов и прозвонить целостность сетевого шнура с вилкой.
Для проверки шнура он сначала был освобожден путем отвинчивания двух саморезов, удерживающих фиксирующую его планку. Далее одним щупом мультиметра прикасаясь к штырям вилки, а другим путем прокалывания проводников иголкой в точках входа сетевых проводов в печатную плату сетевой шнур был проверен. Он оказался исправным.
Извлечь печатную плату управления режимами работы блендера через разобранную часть корпуса не представлялось возможным. Потребовалось разобрать корпус со стороны установки насадок.
Оказалось, что фиксирующая двигатель в корпусе деталь держалась в нем на четырех жестких небольших защелках. Для снятия этой детали пришлось, удерживая корпус в одной руке, второй взяться за эту деталь и раскачивая ее вращательными движениями вытащить с достаточно большим усилием.
Кнопки, фиксирующие насадки вынимать не надо.
Двигатель и плата извлечены из корпуса блендера и теперь можно приступать к поиску неисправности. Как оказалось, двигатель к плате был подсоединён двумя короткими проводами и поэтому плату невозможно было вынуть через сторону регулятора скорости.
Поиск неисправности в блендере Scarlett
После разборки блендера с помощью мультиметра был проверен еще раз сетевой шнур и предохранитель. На следующем шаге следовало определить в каком узле произошла поломка: — в электродвигателе или в электрической схеме его управления.
Внешний осмотр двигателя показал его исправность: вал вращался легко в любую сторону, запаха гари не было, коллектор был чист и исправен, щетки прижимались с достаточным усилием.
При осмотре печатной платы сразу обратил на себя внимание резистор R4, на котором не было маркировки. При более внимательном осмотре выяснилось, что он покрыт слоем гари. Прозвонка мультиметром показала, обрыв резистора R4.
Через этот резистор на микросборку D1 поступало питающее напряжение. Измерение сопротивления между ножками микросборки показало нулевое сопротивление между 4 и 2 ее выводами, что свидетельствовало о ее неисправности. Встал вопрос о ее замене.
Микросборка представляла собой печатную плату с радиоэлементами, залитыми компаундом и имела четыре вывода. Маркировка на микросборке NR.1ZLMZH ни о чем не говорила и в продаже деталь отсутствовала.
Для определения целесообразности ремонта был проверен мотор. Судя по данным на его этикетке двигатель был рассчитан на работу при напряжении 220-240 В постоянного тока. Потребляемая мощность составляет 300 W, что удивило. На корпусе блендера, очевидно в рекламных целях, было написано 1000 W.
Для проверки были выпаяны симисторы BT137-600 и питающее напряжение с помощью припайки дополнительного проводника подано непосредственно на выпрямительный мост. Практически была эмитирована работа симистора, когда он полностью открыт.
Удерживая двигатель одной рукой вилка блендера была вставлена в розетку, двигатель заработал на полных оборотах. Схема управления скоростью вращения мотора выполнена без гальванической развязки, поэтому, когда вилка в сети, недопустимо прикосновение к не изолированным токоведущим участкам схемы.
Ремонт блендера Scarlett
Встал вопрос о восстановительном ремонте схемы управления работой двигателя. Непосредственно включать двигатель с помощью установленных на плате кнопок было недопустимо, так как они не были рассчитаны на коммутацию тока более 0,1 А. Рабочий ток двигателя при нагрузке составлял более 1 А. Поэтому необходимо было для управления двигателем использовать используемый ранее симистор.
На следующем шаге с помощью мультиметра были проверены симисторы. Сопротивление между выводами A1 и G составило, вне зависимости от полярности подключения щупов, около 660 Ом, что говорило об их исправности.
Далее один из симисторов был впаян в печатную плату и его вывод A1 перемычкой был подключен к питающему проводу, как на фотографии.
Затем вилка вставлена в сеть. Проверка показала, что при нажатии любой из двух кнопок симистор открывался и двигатель запускался на полных оборотах. Половина задачи ремонта была решена.
Тиристор открывался потому, что на кнопки подавалось питающее напряжение и при их нажатии через резистор R5 номиналом 3,9 кОм на затвор симистора G подавалось открывающее его напряжение.
Осталось расширить функцию схемы с целью возможности регулировать скорость вращения двигателя. Для этого было достаточно дополнить ее всего тремя деталями – динистором, конденсатором и резистором по типовой схеме управления симистором. Проверка показала достаточный диапазон регулировки скорости штатным регулятором и стабильную работу блендера.
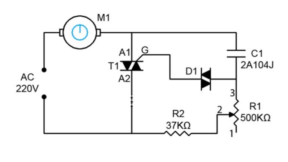
Модернизированная электрическая схема
блендера Scarlett
В результате из штатной электрической схемы были удалена микросборка, сгоревший резистор и один симистор. Для обеспечения плавной регулировки скорости двигателя были в схему установлены три дополнительных элемента – динистор DB3, конденсатор С2 на 400 В и резистор R3.
На электрической схеме блендера эти элементы выделены красным цветом.
При нажатии на кнопку SA2 управляющий электрод симистора G через токоограничивающий резистор R5 соединяется с выводом A2 в результате чего симистор открывается, сопротивление между его выводами А1 и А2 становится близким к нулю и все напряжение питающей сети 220 В после выпрямления диодным мостом VD1-4 прикладывается к выводам электродвигателя. Двигатель начинает вращаться с максимальной скоростью.
При нажатии на кнопку SA1 напряжение на электрод подается через динистор VD5 типа DB3. Ток начинает проходить через динистор только в случае приложения к его выводам напряжения более 33 В. Задержку пробоя динистора осуществляется с помощью конденсатора С2 и резисторов R3 и переменного R4. Таким образом при изменении величины сопротивление резистора R4 на двигателе будет изменяться величина напряжения, что приведет к изменению скорость вращения его вала, а, следовательно, и скорости вращения насадок блендера.
Принцип регулировки скорости в тиристорах описан в статье сайта Схемы тиристорных регуляторов.
RC цепочка C1-R1-R2 служит для подавления попадания в сеть помех от работы коллекторного узла электродвигателя. RC цепочка C3-R6 для защиты симистора от помех щеточно-коллекторного узла двигателя.
Вновь примененные радиоэлементы были установлены непосредственно на штатной печатной плате в существующие отверстия от выпаянной микросборки и второго симистра.
Динистор был припаян непосредственно к печатным дорожкам. При модернизации схемы дополнительно пришлось еще перерезать три штатные дорожки и установить одну перемычку.
После окончания монтажа радиоэлементов перед сборкой блендера была проведена проверка его работы. При нажатии на кнопки двигатель уверенно запускался, при вращении ручки регулировки обороты изменялись. Осталось только собрать блендер в обратном порядке разборки.
Особенности сборки блендера Scarlett
Сначала нужно продеть сетевой шнур с вилкой через корпус и затем установленную в пазы колец двигателя плату тоже завести в корпус блендера.
Далее электродвигатель вставить до упора при этом обеспечить попадание печатной платы в предназначенные для нее пазы в корпусе.
Фиксация двигателя обеспечивается установкой трубчатой детали до упора в корпус блендера. При этом защелки должны войти в пазы. Далее устанавливаются остальные детали со стороны шнура, кроме клавиш.
Клавиши воздействуют на кнопки через трубчатые стойки разной длины, которые никак не зафиксированы, поэтому при установке клавиш эти трубки легко сваливались.
Пришлось их смазать внутри со стороны установки на кнопки клеем Момент, надеть на толкатели кнопок, подождать пока клей схватиться и только после этого установить, равномерно надавливая, клавиши.
После самостоятельного ремонта и сборки блендер был проверен в реальных условиях эксплуатации. Замечания по его работе не возникло.
Не все разбираются в электронике, поэтому если двигатель исправен, то можно вместо перемычки, которую я устанавливал при проверке двигателя, на место клавиш установить любой выключатель кнопочного типа, рассчитанный на ток коммутации не менее 5 А.
Правда будет утеряна возможность управлять скоростью вращения двигателя, но без этой функции можно и обойтись.
Ремонт блендера своими руками: модели Виттек и Филипс
Это полезное устройство, еще недавно бывшее диковинкой, теперь можно обнаружить практически на каждой кухне. Многие хозяйки не могут себе представить, как они раньше обходились без блендера. Его назначение – перемешивание продуктов до получения однородной массы. Но что же делать, если прибор вдруг неожиданно вышел из строя? Если вы хоть немного разбираетесь в электротехнике, ответ прост – попробовать осуществить ремонт блендера своими руками.
Конструкция прибора
Наиболее часто используется ручной блендер. Если он комплектуется вращающейся чашей, то превращается в стационарный и существенно увеличивает свои возможности.
Прежде чем начать ремонт блендера, необходимо предварительно ознакомиться с его конструкцией. Прибор включает:
- Герметичный корпус из пластика.

- Электромотор с сетевым фильтром.
- Переключатель.
- Регулятор скорости.
- Сменные насадки.
В зависимости от типа, электросхема может быть значительно расширена. Питание осуществляется от бытовой электросети с переменным напряжением 220 Вт или встроенным аккумулятором, заряжаемым посредством адаптера.
Принцип работы устройства заключен в передаче вращательной энергии электродвигателя через переходник, непосредственно на насадку. Большие обороты позволяют использовать блендер как измельчитель или соковыжималку. Регулируя скорость вращения, можно получать в результате оптимальную консистенцию приготавливаемой смеси.
Наиболее частые поломки ручного блендера
Неисправности блендера могут проявляться как в электрической схеме, так и в работе механики. Самые распространенные поломки являются следствием ненадлежащего использования прибора. Причины нехарактерной работы или выхода из строя кроются в перегрузке, когда насадкам приходится с трудом вращаться в течение длительного времени.
Этому также способствуют загрязнения и отсутствие смазки.
Блендер – довольно прочное устройство, но он может не выдержать падения с высоты или удара твердым предметом. Это касается как корпуса, так и схемы, находящейся внутри.
Электродвигатель – главная часть устройства. О его неисправности сигнализирует:
- Полное молчание прибора.
- Прерывистая работа и падение оборотов под нагрузкой.
- Характерный запах паленой изоляции.
- Искрение, наблюдаемое сквозь корпус и интенсивный нагрев устройства.
Дешевые модели имеют одну скорость, и питание электромотора осуществляется напрямую через диодный мост. Для изменения скорости вращения в устройство добавляется регулятор скоростей. Эта схема также может привести к остановке блендера и потребовать ремонта. Неисправности в ней проявляются факторами, аналогичными описываемым выше.
Из механических неисправностей наблюдается поломка насадок и плохое сцепление их с переходником, находящимся на валу двигателя.
Ремонт насадки блендера пошагово продемонстрирован на видео:
В стационарных моделях, к описываемым неисправностям добавляются поломки в моторе, вращающем чашу и муфте, обеспечивающей вращение.
Устранение неисправностей
Самостоятельный ремонт блендера начинается с подготовки требуемого инструмента. Понадобится крестовая и плоская отвертка, тестер (мультиметр) и паяльник. Нужно быть готовым, что придется заменять некоторые радиодетали.
Любой ремонт бытовой техники предваряется внешним осмотром прибора и проверкой наличия питания в сети. Особое внимание уделяется вилке и подводящему кабелю. Он осматривается на целостность и отсутствие перегибов.
При обнаружении повреждения, кабель заменяется на новый или проверенный б/у.
Внимание: поврежденный провод со штепсельной вилкой не стоит восстанавливать путем сращивания и использования изоленты. Блендер постоянно используется в присутствии влаги, что может привести к замыканию или поражению электрическим током.
Не выявив внешних недостатков, приступают к разборке устройства. Эту операцию необходимо проводить с особой осторожностью, чтобы не повредить корпус. Следует учитывать, что некоторые модели не подлежат разборке. В этом случае, ремонт блендера несколько осложняется. Корпус не снабжен крепежными винтами, и места соединения проклеены. Самостоятельно разобрать такой прибор можно при помощи обыкновенного ножа. Процедура хорошо описана на видео:
youtube.com/embed/gri9J57dFMg» frameborder=»0″ allowfullscreen=»allowfullscreen»/>
В остальных случаях разборка осуществляется отверткой и отжатием защелок. Не забывайте, что после удаления крепежных элементов, корпус должен легко раскрыться, в противном случае наверняка существует замаскированное крепление, которое было пропущено при внешнем осмотре. Разборку блендера Филипс можно наблюдать на видео:
Блендер Vitek имеет свои особенности. Половинки корпуса скреплены защелками, но главное крепление – винт, спрятан под переключателем, который удаляется аккуратным поддеванием его отверткой.
Продукция бренда Vitek относится к бюджетной и владельцам блендеров чаще других приходится сталкиваться с неисправностями этой аппаратуры.
Электросхема и мотор
После разборки блендера извлекается мотор и электросхема. Они проверяются визуально. Если не наблюдается явных повреждений: запаха горелой проводки, обугливания радиодеталей, заклинивания вала, некачественной пайки, следует приступить к прозвонке.
Прежде всего, проверяется предохранитель, если таковой предусмотрен, и гасящий резистор. Затем следует прозвонка диодов. Причиной неисправности может стать конденсатор выпрямителя. При выявлении неисправных деталей, производится их замена оригинальными или аналогами. Главное, чтобы они совпадали по мощности. Семистор, являющийся регулирующим элементом, проверить трудно, но эти детали редко выходят из строя.
Регулировка скорости вращения может осуществляться плавно, при помощи резистора или дискретно – переключателем. В обоих случаях, они также нуждаются в прозвонке.
Убедившись в работоспособности электросхемы, приступают к проверке мотора. Коллекторная схема позволяет легко определить неисправность.
Запах горелого и отсутствие контакта между обмотками (доступ к которым осуществляется разборкой мотора и освобождением коллектора) укажут на перегорание. В таком случае дальнейший ремонт нецелесообразен в финансовом плане.
Иногда отсутствие контакта на обмотках обосновано выходом из строя щеток. Они легко извлекаются и меняются.
Восстановленная моторная группа должна легко проворачиваться вручную. Перед сборкой все вращающиеся детали необходимо почистить и смазать.
Сборка блендера производится в обратном порядке. Если вы сумеете осилить ремонт самостоятельно, вам ничего не будет стоит сделать погружной блендер своими руками.
Не работает блендер — что делать? Причины поломки, как разобрать и отремонтировать блендер своими руками?
Блендер на современной кухне стал незаменимым помощником хозяек. Использование этого универсального прибора позволяет легко и быстро приготовить даже самые сложные блюда. Как любая бытовая техника, он может выходить из строя.
Тогда перед хозяевами встает вопрос, обращаться за помощью к специалистам или производить ремонт блендера своими руками. Во многих случаях можно вернуть прибор к жизни самостоятельно.
Виды блендеров
Обдуманный выбор блендера определяет его эффективность при дальнейшем использовании на кухне. Важно обратить внимание на мощность устройства и из какого материала изготовлен прибор. Также не помешает знать, как починить блендер при его поломке.
Погружной блендер
Многофункциональный переносной прибор с основным предназначением – измельчение и сбивание продуктов и жидкостей. Ручной блендер достаточно прост в устройстве. Компактен и удобен при использовании. Дополнительным плюсом можно назвать возможность обработки продуктов в любой удобной емкости. Основные составляющие прибора двигатель, блок управления и шпиндель. Ремонт погружного блендера не требует специальных знаний и инструментов.
Стационарный блендер
Наиболее сложная и многофункциональная техника представлена в виде стационарного прибора.
При приготовлении пищи она используется для решения большого количества задач. Значительным плюсом являются свободные руки повара и обработка в блендере большого объема продуктов. Строение этого устройства более сложное, чем у ручного блендера. В него входит стеклянная или пластиковая чаша с лопастным ножом. В корпусе находится двигатель с приводным валом и блокирующий механизм.
Как разобрать и починить блендер в зависимости от причины поломки – мелкие неисправности
При частом использовании активно работающие детали блендера могут износиться и выйти из строя. К поломке также может привести нарушение инструкции по эксплуатации устройства. В первую очередь ломается кнопочное управление и вращающиеся механизмы. Часто требуется произвести ремонт насадки. При наличии начальных знаний об устройстве прибора и соответствующего набора инструментов можно самостоятельно устранить причину неисправности. Как отремонтировать блендер своими руками описано ниже.
В первую очередь необходимо диагностировать возможную неисправность.
Наиболее частые причины, выводящие блендер из строя:
- Повреждение электрошнура.
- Перегорание предохранителя.
- Выход из строя сменных частей, требующий ремонт насадки
- Поломка диодного моста.
- Износ контактных щеток электромотора.
- Перегорание обмотки стартера.
- Повреждение кнопочного управления.
- Износился механизм крепления насадок.
- Режущие конструкции затупились.
- Насадка мешает вращению вала.
Выявление неисправного узла позволяет определить деталь, которую необходимо починить или заменить. Ремонт погружного блендера отличается от стационарного. Его легче разобрать и проверить. Небольшое количество комплектующих облегчает задачу.
Иногда прибор не работает из — за недостаточной мощности. Двигатель не справляется с поставленными задачами. Например измельчить твердые продукты – сложная задача для блендера. Исключить такую возможность достаточно легко. Если включенный прибор гудит, но измельчение не происходит, нужно проверить наличие вращения ножей без продуктов.
При нормальной работе в холостом режиме аппарат считается работоспособным.
Демонтаж прибора
В случае, когда внешний осмотр не позволил диагностировать проблему, осуществляем демонтаж устройства. Корпус прибора состоит из двух частей, как правило, соединенных винтами и крепежными зажимами. Выбирать отвертку нужно в соответствии с используемыми для крепления болтами. Обычно они бывают стандартными, но в некоторых моделях встречаются со специфическими шляпками. Алгоритм разбора корпуса достаточно простой:
- Удалить винты с помощью отвертки.
- Разъединить пластиковые защелки.
- Осторожно разъединить части корпуса.
- Аккуратно разобрать насадку.
Если корпус скреплен не болтами, а склеен, необходимо разъединить корпус острым предметом. Необходимо следить за проводами, соединяющими внутренние детали, чтобы не допустить их разрыв.
Важно помнить, что в устройстве могут быть скрытые крепежи, не разъединив которые можно сломать корпус.
Если части блендера легко не разъединяются, нужно поискать скрытые болты и вывернуть их.
Как разобрать блендер vitek vt можно узнать, следуя определенному плану.
- При помощи отвертки со стороны вала снять кольцо.
- Аккуратно снять металлические компоненты корпуса.
- Снять ручку регулятора оборотов, находящихся со стороны провода.
- Извлечь болты.
- Удалить резиновые кнопки и открутить скрытые под ними болты.
- Разъединить части корпуса.
Разборка блендера vitek не занимает много времени и легко проводится в домашних условиях.
Диагностика неисправности
Устройство и ремонт блендера в большой степени зависят от его марки. В разобранном виде можно увидеть причины неисправности прибора.
- В случае выхода из строя управления конкретной кнопки ручного блендера, причиной поломки обычно является разрушение концевого выключателя. Эту деталь нельзя отремонтировать и она подлежит замене.
- Обрыв заводской пайки легко устраняется с помощью паяльника.

- При повреждении сетевого шнура рекомендуется его замена на новый. Не рекомендуется чинить разорванный провод. Наличие при работе жидкостей повышает риск получения электротравм.
- Проверку целостности термоплавкого предохранителя можно провести визуально или с помощью омметра.
После правильной диагностике можно проводить ремонт своими руками.
Замена ножа
При регулярном использовании блендера и измельчении твердых продуктов поверхность режущих частей постепенно затупляется и приходится проводить ремонт насадки. Повторной заточке такие ножи не подлежат и требуют замены. За новой запчастью следует идти с паспортом от устройства. Стандартно запасные ножи продаются в комплекте с сальником. У блендеров может встречаться разная конструкция прикрепления ножей.
- Корпус разборный, ножи есть в продаже, в качестве запасных деталей. Необходимо открутить нож, при необходимости удалив крепежные болты и заменить его на новый.
- Демонтаж ножа требует разборки чаши.
В таком случае кроме режущих частей необходимо поменять сальник. - Чаша меняется вместе со встроенным ножом и сальником если выполнена в неразборном варианте.
Ремонт блендера своими руками начинают с отключения прибора от электричества.
Поломки, связанные с электрикой
Если из строя вышла запчасть, участвующая в электрической цепи, необходима полная разборка прибора. Причины могут быть разнообразные. Наиболее распространены проблемы, возникающие с регулятором скорости и полная остановка прибора. Ремонт мотора блендера лучше доверить профессионалам.
Проблема с регулятором скоростей
Проблемы, возникшие с регуляцией скоростей, требуют профессионального подхода. Чтобы исправить такую неисправность дома, нужно обладать определенными знаниями в области физики и иметь специализированный инструмент. За неимением последних, рекомендуется блендер отнести в сервисный центр. Ремонт блендера vitek проводят в таком же порядке.
При самостоятельной работе следует придерживаться следующих шагов:
- Разобрать корпус блендера.
- Освободить доступ к переключателю, убрав детали, которые мешают ремонту.
- Выпаять регулятор скорости.
- Проверить регулятор во всех возможных положениях.
Важно! Если регулятор оборотов прибора работает правильно, значит контакты всех скоростей укреплены в соответствии с требованиями.
Если блендер остановился
Полную остановку прибора может спровоцировать достаточно большой список причин. Для каждой из них существует способ ликвидации неисправности. Извлеченные мотор и электрическая схема подлежат тщательному осмотру на наличие видимых повреждений. Далее следует прозвонить ключевые контакты устройства. В первую очередь проверяют предохранитель, резистор, диоды. После конденсатор выпрямителя и симистор. Если электросхема в рабочем состоянии, следующим шагом осматривают мотор.
Есть жужжание при включении, но действия не происходит – возможные поломки
Бывают ситуации, когда прибор перестает функционировать, но при этом издает характерные жужжащие звуки.
Причиной такого явления обычно бывает заклинивание режущих частей. Для устранения поломки нужно отделить чашу и осторожно отжать кнопку блокировки включения. Для этого можно использовать плоские заостренные предметы. Если работа блендера восстановилась, значит причина была установлена правильно. Ремонт блендера витек осуществляется по такому же принципу.
В случае, когда отжатие кнопки блокировки не помогло, скорее всего произошло сгорание обмотки мотора. Явным признаком сгоревшего двигателя является наличие характерного запаха горелой проводки и появление искр. При таком развитии событий рекомендуется обратиться за специализированной помощью.
Нет жужжания при включении
Причиной такого явления могут быть различные факторы.
- Отключение электричества в здании.
- Розетка вышла из строя.
- Деформация и перелом электрического провода прибора.
- Перегорание внутреннего предохранителя.
- Нарушение целостности обмоток мотора.
- Видимые повреждения электрической платы (прерывание дорожек, деформация).

Ремонт своими руками решает много проблем. Если самостоятельно не получилось узнать причину неисправности или приобрести необходимую деталь, то прибор следует сдать на ремонт в сервисные службы.
Механические поломки
Самостоятельно, в домашних условиях, кроме несложных электрических неисправностей можно починить ряд механических повреждений. Наиболее часто требуется ремонт насадки.
Течь прокладки двигателя и чаши
Протекание жидкости за чашей по корпусу при работе устройства требует быстрого вмешательства. Износившаяся прокладка может вызвать течь. Чтобы ее устранить, нужно разобрать прибор и установить новую прокладку. Ремонт чаши возможен только в разборных моделях.
Неисправен механизм защелок
Наиболее часто ломаются насадки для выполнения разных функций и нарушается их сцепление с переходником. В ходе эксплуатации у блендера быстро изнашиваются пластиковые крепежи. Такие запчасти требуют замены.
Ремонт венчика блендера своими руками возможен.
Можно аккуратно отделить сломавшуюся часть, не оставляя острых концов.
Ремонт редуктора
Редуктор блендера выходит из сторя из – за оказанных на него больших нагрузок. Регулярное использование на максимальных скоростях приводит к его нагреванию, и как следствие, деформации. Идентифицировать такую неисправность легко – во включенном состоянии прибор издает скрежещущие звуки.
Вывод
Приняв решение починить блендер своими руками, нужно подготовить необходимые инструменты. В процессе могут пригодиться индикаторная отвертка, пассатижи, пинцет и набор отверток для снятия болтов. При более серьезном ремонте нужно иметь паяльник и мультиметр. В процессе разборки прибора важно записать последовательность снимаемых деталей, чтобы провести сборку правильно.
youtube.com/embed/M2f-6xoy25o?feature=oembed» src=»data:image/gif;base64,R0lGODlhAQABAAAAACH5BAEKAAEALAAAAAABAAEAAAICTAEAOw==»/>
МИКСЕРЫ, БЛЕНДЕРЫ, ЯЙЦЕВАРКИ | Наука и жизнь
Миксер «Страуме»: а — конструктивная схема; б — электрическая схема: 1 — электродвигатель; 2 — втулка; 3 — крыльчатка; 4 — выключатель; 5 — педаль; 6 — корпус; 7 — редуктор; 8 — полый вал.
Электросмеситель «Армавир» МН-202: 1 — электропривод; 2 — насадка-миксер; 3 — насадка-кофемолка.<
Блендер: 1 — электродвигатель; 2 — корпус; 3 — колпачок; 4 — нож; 5 — гайка; 6 — уплотнительная манжета; 7 — амортизатор; 8 — кронштейн; 9 — дно; 10 — опора; 11 — винт; 12 — крышка; 13 — поводок; 14 — стакан.
Миксер HR 1540 фирмы «Филипс».
Блендер HR 2845 фирмы «Филипс»: 1 — защитная накладка; 2 — крышка; 3 — отверстие; 4 — носик; 5 — кувшин; 6 — метка; 7 — резиновое кольцо; 8 — мешалка; 9 — приводная ось; 10 — блок электродвигателя; 11 — переключатель скорости; 12 — ниша для хранения шнура
Сборка блендера HR 2845: А — установка резинового кольца на обод мешалки; Б — закрепление мешалки; В — установка кувшина; Г — установка крышки кувшина; Д — установка защитной накладки.
Яйцеварка ТЕК-50 фирмы «Бош»: а — общий вид; б — разборка: 1 — основание; 2 — крышка; 3 — подставка для яиц; 4 — переключатель; 5 — бобина; 6 — мерный стаканчик.
Техническая характеристика миксеров и электовзбивалок.
Зарубежные смесители.
Смесители фирмы «Филипс».
‹
›
Многие хозяйки используют на
кухне разные миксеры — электросмесители,
заменившие прежние металлические венчики и
взбивалки. С помощью миксеров готовят молочные
коктейли, творожные блюда, овощные и фруктовые
пюре, взбивают сливки и яичные белки,
перемешивают соусы.
Комплект смесителя обычно
состоит из электропривода и нескольких насадок:
кофемолки, соковыжималки, овощешинковки. Приборы
могут оснащаться дополнительными насадками,
устройствами для термозащиты и блокировки
включения привода, а также реле времени.
Один из распространенных
отечественных смесителей — «Армавир» МН-202.
В
составе его электропривода — коллекторный
электродвигатель в пластиковом корпусе и
трехпозиционный переключатель скоростей вала
двигателя. Вал с помощью передаточной детали -
полумуфты соединяется с насадкой. Она
представляет собой прозрачный стакан с
запрессованным в дно подшипником. При включении
двигателя начинает крутиться и вал насадки, к
которому с помощью колпачковой гайки
прикреплены ножи. Стакан насадки имеет крышку с
загрузочным отверстием, закрываемым пробкой.
Иногда при работе смесителя
жидкость просачивается возле подшипника,
затрудняя вращение вала вплоть до его
заклинивания. Тогда растворите в стакане теплой
воды (температура не выше 50оС) полчайной
ложки соды и соли. Раствор налейте в стакан
насадки и подождите 30-40 минут, затем поверните
вал. Если он не повернется, снова залейте раствор.
Затем разберите узел с подшипником, протрите
сухой тряпкой вал, смажьте подшипник машинным
маслом — достаточно четырех капель.
Такую смазку
делайте не реже одного раза в три месяца.
Немало хозяек до сих пор
пользуются миксером «Страуме». Он состоит из
пластмассового корпуса с электродвигателем. На
его валу закреплена крыльчатка, создающая
воздушный поток для охлаждения двигателя. На
другой конец вала насажен редуктор с фиксатором
насадок. Их меняют с помощью выжимного
устройства, выключив миксер. При нажатии на педаль рычаг с пружиной
воздействует на редуктор, который выталкивает
насадку.
Сейчас выпускают смесители с
электроприводом в нижней части корпуса. Такой
прибор называют блендером. Его привод
представляет собой коллекторный
электродвигатель, закрепленный в корпусе с
помощью уплотнительной манжеты, амортизатора,
кронштейна и двух винтов. Дно корпуса имеет
четыре резиновые опоры, уменьшающие вибрацию. На
валу привода закреплен колпачок для передачи
вращения вала ножу. Уплотнительная манжета
предохраняет привод от попадания влаги.
Продукты дробятся и
смешиваются в стакане, который имеет крышку с
отверстием, чтобы добавлять продукты при
работающем приборе, поскольку он не должен
действовать вхолостую.
Уплотнительная манжета
смесителя нуждается в смазке, которую надо
делать раз в год. Для этого отверните гайку,
снимите нож, колпачок, опоры, дно, выньте
электродвигатель, затем поводок и
уплотнительную манжету. Внутреннюю полость
манжеты протрите сухой тряпкой и покройте
консистентной смазкой.
Зарубежные
смесители
Заметное место на наших
прилавках занимают зарубежные миксеры и
блендеры. Один из таких приборов — смеситель HR 1540
фирмы «Филипс» с коллекторным
электродвигателем в пластмассовом корпусе.
Миксер снабжен держалкой для закрепления на
стене, двумя насадками-взбивалками и взбивалкой
-тестомесилкой. На крышке корпуса расположен
переключатель скорости вращения насадок с тремя
позициями.
Здесь же кнопка для включения
повышенной скорости вращения насадок. Имеется
также рычаг, освобождающий насадки.
С помощью насадки-тестомесилки
на 2-й, средней, скорости замешивают дрожжевое и
песочное тесто, а также делают мясной фарш. При
продолжительном замешивании насадку
переключают на 3-ю, максимальную, скорость.
Насадки-взбивалки готовят жидкое тесто для
оладий, вафель, бисквитов, пирожных, а также массу
для кремов, пудинга, взбивают яйца, белки, сливки,
майонезы, соусы, картофельное пюре. В этом случае
сначала включают малую, 1-ю, скорость вращения,
затем постепенно переходят на 2-ю и 3-ю скорости.
При пользовании миксером
насадки устанавливайте до включения прибора в
сеть. После работы прибора налейте немного
мыльной воды в посуду, которую использовали,
опустите туда насадки и дайте миксеру немного
поработать. Выключив прибор из сети, протрите
блок электродвигателя влажной тряпкой.
В
нерабочем состоянии миксер можно повесить на
стенку.
Блендер HR 2845 фирмы «Филипс»
предназначен для смешивания и жидких, и твердых
продуктов. Чтобы получить однородную смесь,
достаточно трех минут. Сухие же компоненты
перемешивайте не более минуты.
Блендер состоит из
электродвигателя и корпуса в виде кувшина с
носиком. Кувшин закрывают крышкой и защитной
накладкой. Между кувшином и электродвигателем
для уплотнения используется резиновое кольцо.
Переключатель скорости вращения имеет пять
позиций: 0 — отключено; 1-я, минимальная, 2-я,
нормальная, и 3-я, максимальная, скорости, а также
импульсный (прерывистый) режим работы. Есть также
устройство, блокирующее механизм при
неправильной установке кувшина или его
отсутствии.
Перед закладкой продуктов в
блендер их мелко нарезают и опускают в кувшин
небольшими порциями. Если перемешивание идет
медленно, отключают блендер, перемешивают
продукты лопаткой и переходят на прерывистый
режим работы.
Чтобы приготовить измельченный
лед, через отверстие в крышке
при работающем электродвигателе опускают в
кувшин ледяные кубики. Для получения томатного
сока каждый помидор режут на четыре части и
поочередно опускают их в кувшин через отверстие
в крышке при работающем двигателе.
Когда перемешивание
закончится, налейте в кувшин холодную или теплую
воду с добавлением моющего средства. Установите
крышку и защитную накладку. Включите блендер на
несколько секунд, затем отключите прибор, выньте
вилку из розетки и промойте кувшин чистой водой.
Отсоедините мешалку и промойте, соблюдая
осторожность при обращении с ее острыми
лопастями. Кожух электродвигателя протрите
влажной тряпкой.
Далее уложите резиновое
кольцо на обод мешалки и закрепите его под
кувшином, поворачивая по направлению стрелки.
Поставив на кожух электродвигателя кувшин,
поверните его по направлению стрелки до
фиксации.
После закладки продуктов кувшин
закройте крышкой, слегка надавливая на нее.
Установите защитную накладку, поворачивая ее по
направлению метки до фиксации.
Новый
электроприбор — яйцеварка
Недавно фирма «Бош»
выпустила яйцеварку, в которой сваренные яйца
могут сохраняться теплыми. Прибор состоит из
чаши, имеющей в нижней части электронагреватель,
переключателя с тремя положениями:
«Включено», «Сохранение яиц в теплом
виде» и «Варка» — и подставки для яиц.
При включении прибора
индикатор отмечает начало варки яиц. Об их
готовности сигналит звуковой зуммер.
В комплекте яйцеварки мерный
стаканчик для воды с отметками: «Всмятку»,
«В мешочек» и «Вкрутую» — и с делениями
по количеству яиц. Желательно, пользуясь
стаканчиком, соблюдать правило: чем меньше яиц,
тем меньше воды. Носик стаканчика имеет иглу,
которой прокалывают тупой конец яйца для выхода
воздуха, чтобы при варке оно не лопнуло.
HENDI 230718 High Power Blender User Manual
Главная » ХЕНДИ » HENDI 230718 High Power Blender Руководство пользователя
HENDI 230718 High Power Blender Руководство пользователя
Уважаемый клиент,
Благодарим вас за покупку этого прибора Hendi. Перед первым использованием прибора внимательно прочтите это руководство, обращая особое внимание на правила техники безопасности, изложенные ниже.
Правила техники безопасности
- Этот прибор предназначен для буфета и домашнего использования.
- Прибор разрешается использовать только по назначению и предназначению. Производитель не несет ответственности за любой ущерб, вызванный неправильной эксплуатацией или неправильным использованием.
- Держите прибор и электрическую вилку вдали от воды и других жидкостей. Если прибор упал в воду, немедленно выньте вилку из розетки и не используйте прибор до тех пор, пока прибор не будет проверен сертифицированным специалистом.
Несоблюдение этих инструкций может привести к опасности для жизни. - Никогда не пытайтесь открыть корпус прибора самостоятельно.
- Не вставляйте какие-либо предметы в корпус прибора.
- Не прикасайтесь к вилке мокрыми или damp Руки.
- Опасность поражения электрическим током! Не пытайтесь ремонтировать прибор самостоятельно. В случае неисправности ремонт должен проводиться только квалифицированным персоналом.
- Никогда не используйте поврежденный прибор! Отключите прибор от электрической розетки и обратитесь к продавцу, если он поврежден.
- Предупреждение! Не погружайте электрические части прибора в воду или другие жидкости. Никогда не держите прибор под струей воды.
- Регулярно проверяйте вилку и шнур питания на предмет повреждений. Если вилка или шнур питания повреждены, они должны быть заменены сервисным агентом или лицами с аналогичной квалификацией, чтобы избежать опасности или травм.
- Следите за тем, чтобы шнур не соприкасался с острыми или горячими предметами, и держите его подальше от открытого огня.
Чтобы вытащить вилку из розетки, всегда тяните за вилку, а не за шнур. - Убедитесь, что шнур (или удлинитель) расположен так, чтобы не споткнуться.
- Всегда следите за прибором во время его использования.
- Предупреждение! Пока вилка находится в розетке, прибор подключен к источнику питания.
- Выключайте прибор перед тем, как вынуть вилку из розетки.
- Никогда не переносите прибор за шнур.
- Не используйте какие-либо дополнительные устройства, которые не поставляются вместе с прибором. Подключайте прибор к розетке только с напряжениемtage и частота, указанная на этикетке прибора.
- Вставьте вилку кабеля питания в легкодоступную электрическую розетку, чтобы в случае возникновения чрезвычайной ситуации можно было немедленно отключить прибор от сети. Чтобы полностью выключить прибор, выньте вилку кабеля питания из розетки.
- Всегда выключайте прибор перед тем, как вынуть вилку из розетки.
- Никогда не используйте аксессуары, кроме рекомендованных производителем.
Несоблюдение этого требования может создать угрозу безопасности пользователя и привести к повреждению прибора. Используйте только оригинальные запчасти и аксессуары. - Это устройство не предназначено для использования людьми (включая детей) с ограниченными физическими, сенсорными или умственными способностями, либо с недостатком опыта и знаний.
- Ни при каких обстоятельствах нельзя использовать этот прибор детьми.
- Храните прибор и его шнур в недоступном для детей месте.
- Всегда отключайте прибор от сети, если он оставлен без присмотра или не используется, а также перед сборкой, разборкой или чисткой.
- Никогда не оставляйте прибор без присмотра во время использования.
Особые правила техники безопасности
- Используйте машину только так, как описано в данном руководстве.
- Эта машина должна эксплуатироваться и устанавливаться специально обученным персоналом на кухне пищевой промышленности.
- Все работы по техническому обслуживанию, установке и ремонту должны выполняться специально обученными уполномоченными специалистами.

- Не ставьте машину на нагревающиеся предметы (бензиновые, электрические, угольные плиты и т. Д.). Держите машину вдали от горячих поверхностей и открытого огня. Всегда эксплуатируйте машину на ровной, устойчивой, чистой, термостойкой и сухой поверхности.
- Не используйте машину рядом с взрывоопасными или легковоспламеняющимися материалами, кредитными картами, магнитными дисками или радиоприемниками.
- При необходимости во время работы надевайте защитную одежду, маску или защитные очки.
- Эта машина не предназначена для управления с помощью внешнего таймера или отдельной системы дистанционного управления.
- Никогда не обходите какие-либо предохранительные блокировки на машине.
- ПРЕДУПРЕЖДЕНИЕ: Не загораживайте все вентиляционные отверстия в приборе.
- ВНИМАНИЕ: ВСЕГДА выключите машину и отключите ее от электросети перед чисткой, техническим обслуживанием или хранением.
- ПРЕДУПРЕЖДЕНИЕ! ВСЕГДА держите руки, длинные волосы и одежду подальше от движущихся частей.

- Оставьте зазор не менее 20 см вокруг прибора для вентиляции во время использования.
- Внимание! При необходимости надежно проложите шнур питания, чтобы предотвратить непреднамеренное вытягивание или контакт с нагревательной поверхностью.
- Не кладите руки в набор кувшинов во время работы машины.
- Не загружайте слишком много ингредиентов, чтобы продукты не переполнились.
- ПРЕДУПРЕЖДЕНИЕ! Не заполняйте выше МАКСИМУМ. знак кувшина.
- ПРЕДУПРЕЖДЕНИЕ! Жидкости для смешивания должны иметь комнатную температуру или ниже. Если вы собираетесь смешивать теплые жидкости, убедитесь, что крышка кувшина установлена правильно, и используйте низкую скорость для обработки. Опасность ожога и будьте осторожны.
- Не мойте машину водой или струей воды. Мытье водой может вызвать утечку и повысить риск поражения электрическим током. Никакие детали нельзя мыть в посудомоечной машине.
- Не чистите и не храните машину, пока она полностью не остынет.

- Не перемещайте машину во время работы. Отключайте машину от сети при перемещении машины и держите ее за нижнюю часть.
- Не используйте машину без ингредиентов, чтобы избежать перегрева.
- Перед снятием набора кувшинов убедитесь, что машина выключена (0) и переключатель скорости находится в положении «Низкий».
- ПРЕДУПРЕЖДЕНИЕ: Устройство может издавать шум, превышающий 85 дБ, используйте соответствующие средства защиты.
- ПРЕДУПРЕЖДЕНИЕ: Всегда держите емкость при включении прибора.
- ПРЕДУПРЕЖДЕНИЕ: Помещайте в блендер только продукты, никогда не оставляйте посуду или прозрачную крышку в кувшине при работе с прибором.
- ПРЕДУПРЕЖДЕНИЕ: Используйте прибор только с крышкой на кувшине, никогда без нее.
- ПРЕДУПРЕЖДЕНИЕ: Никогда не используйте протекающую банку, это может повредить блок двигателя.
- ПРЕДУПРЕЖДЕНИЕ: Никогда не используйте прибор без еды или жидкости в емкости, это может привести к повреждению двигателя.

- ПРЕДУПРЕЖДЕНИЕ: Никогда не используйте прибор в течение 5 минут, через 5 минут прибор должен остыть в течение 15 минут.
Назначение
- Этот прибор предназначен для буфета и домашнего использования.
- Прибор предназначен для смешивания и смешивания продуктов. Любое другое использование может привести к повреждению устройства или травмам.
- Использование устройства для любых других целей считается неправильным использованием устройства. Пользователь несет полную ответственность за ненадлежащее использование устройства.
Установка заземления
Этот прибор относится к классу защиты I и должен быть подключен к защитному заземлению. Заземление снижает риск поражения электрическим током, обеспечивая отводной провод для электрического тока. Этот прибор снабжен шнуром с заземляющим проводом с заземляющей вилкой. Вилка должна быть вставлена в розетку, которая правильно установлена и заземлена.
Подготовка перед первым использованием
- Убедитесь, что прибор не поврежден. В случае каких-либо повреждений немедленно обратитесь к поставщику и НЕ используйте прибор.
- Удалите весь упаковочный материал.
- Очистите прибор теплой водой с не пенящимся моющим средством и мягкой тканью. Тщательно промыть и высушить.
- Установите прибор на ровную устойчивую поверхность.
- Оставьте вокруг прибора свободное пространство шириной 20 см для вентиляции.
- Устанавливайте прибор так, чтобы вилка была всегда доступна.
Прибор и запчасти
- прозрачная крышка
- крышка
- толкатель
- ручка банки
- банка
- режущий блок
- панель управления
- моторный блок
ПРИМЕЧАНИЕ: Детали, отмеченные серым цветом, одобрены для контакта с пищевыми продуктами.
Эксплуатация
- Всегда стойте перед прибором так, чтобы можно было легко добраться до панели управления.

- Убедитесь, что моторный блок выключен, и отключите его от сети.
- Поместите ингредиенты в банку
- Плотно закройте крышку.
- Поместите банку на моторный блок.
- Подключите прибор к электросети.
- Включите моторный блок.
- ПРИМЕЧАНИЕ: Всегда начинайте с низкой скорости.
- Кнопка «питание» (левая кнопка) на моторном блоке позволяет прибору непрерывно работать с переменной скоростью, определяемой настройкой скоростного набора (центральная ручка).
- Поверните диск скорости по часовой стрелке для увеличения скорости и против часовой стрелки для уменьшения скорости. Кнопка «Импульс» (правая кнопка) на двигателе.
устройство позволяет двигателю работать на полной скорости. Двигатель останавливается, если отпустить кнопку. - Выключите двигатель и дождитесь полной остановки двигателя, прежде чем снимать контейнер.
- Двигатель автоматически отключится, если банка будет удалена.
- Отключайте прибор от розетки, когда он не используется.

ПРЕДУПРЕЖДЕНИЕ: Никогда не ставьте емкость на включенный двигатель. Это приведет к повреждению муфты на двигателе и на банке. Ставьте емкость на моторный блок только при выключенном моторе.
Чистка и обслуживание мотоблока
- Перед чисткой прибора всегда вынимайте вилку из розетки.
- Осторожно: никогда не погружайте прибор в воду или любую другую жидкость!
- Очистите прибор снаружи с помощью adamp ткань (вода и мягкое моющее средство).
- Никогда не используйте агрессивные чистящие средства и / или абразивные материалы. Не используйте острые и / или заостренные предметы. Не используйте бензин или растворители! Очистить с рекламойamp ткань и мягкое моющее средство при необходимости. Не используйте абразивные материалы.
Чистка и уход за банкой
- Налейте в банку теплую воду и мягкое не пенящееся средство.
- Закройте банку крышкой.
- Поставьте банку на моторный блок.
- Включите моторный агрегат на полных оборотах на 10-20 секунд.

- Выключите моторный блок.
- Снимите банку с моторного блока.
- Тщательно промойте банку чистой водой.
- В случае скопления остатков на ноже осторожно очистите его небольшим ножом или пинцетом. Никогда не чистите нож голыми руками.
- Высушите емкость внутри и снаружи.
- После очистки продезинфицируйте банку. Используйте инструкции производителя дезинфицирующего средства.
- Храните банку в перевернутом виде.
- Нижняя часть емкости никогда не должна контактировать с какой-либо жидкостью!
- ПРЕДУПРЕЖДЕНИЕ: Никогда не разбирайте части банки и режущего блока.
ПРЕДУПРЕЖДЕНИЕ: Никогда не мойте какие-либо части прибора в посудомоечной машине.
Решение Проблем
Если прибор не работает должным образом, обратитесь к таблице ниже, чтобы найти решение. Если вам по-прежнему не удается решить проблему, обратитесь к поставщику / поставщику услуг.
| Проблема | Вызывать | Решения |
| Устройство не работает | Нет питания | Убедитесь, что вилка подключена к сети.![]() |
| Нож застрял | Нажмите кнопку сброса на нижней стороне моторного блока. | |
| Прибор перегрет | Выньте вилку из розетки и дайте прибору остыть. | |
| Банка не ставится на моторный блок | Выключите прибор, поставьте банку на моторный блок и попробуйте еще раз. | |
| Прибор издает странный шум | Мотор изношен или поврежден | Свяжитесь с вашим поставщиком. |
| От прибора идет странный запах. | Сгорел моторный блок | Свяжитесь с вашим поставщиком. |
| Банка протекает или повреждена иным образом | Изношенный режущий блок | Свяжитесь с вашим поставщиком или замените банку на запасной набор 933668. |
| Экстремальные вибрации | Изношенный моторный блок или банка | Свяжитесь с вашим поставщиком или замените банку на запасной набор 933668. |
| Устройство режет неравномерно | Нож поврежден | Свяжитесь с вашим поставщиком или замените банку на запасной набор 933668.![]() |
| Прибор работает только при включенном пульсирующем переключателе. | Модуль питания неисправен | Свяжитесь с вашим поставщиком |
Электрическая схема (модели с механическим управлением)
Техническая спецификация
Рабочий объемtagе и частота: 220-240 В ~ 50/60 Гц
Пиковая мощность ≈ 1680 Вт
Габаритные размеры: 270x250x (H) 550 мм
Номинальный объем: 2,5 литров
Вес нетто: ок. 5,5 кг
Скорость вращения без нагрузки (об / мин): — Минимум: 16,000 10 +/- XNUMX%
максимальная : 24,800 10 +/- XNUMX%
Уровень шума: > 85dB
Класс защиты: Класс I
Материал банки: Тритан (230213), ПК (230718)
Разнесенный чертеж и список деталей
Часть №. | Наименование | Предмет номер. | Количество | замечание |
1 | Маленькая крышка | NSS | 1 | Доступен как 933787 |
2 | Набор обложек | 933787 | 1 | Содержит также номер детали. 1 |
3 | Толкатель | 933794 | 1 | |
4 | Набор банок 2.5 л | 933688 | 1 | Содержит также номер детали. 1,2,4,5,6,7 |
5 | Набор ножей | 933800 | 1 | |
6 | Уплотнительное кольцо | 933817 | 1 | |
7 | Фиксированная плита | 933824 | 1 | |
8 | M4 * 6 Винт | NSS | 1 | Доступен как 933831 |
| 9 | Ротор | 933831 | 1 | Содержит также номер детали. 8 |
10 | База из банки объемом 2.5 л | 933848 | 1 | |
11 | Тело | н / | 1 | |
12 | Импульсный переключатель | 917091 | 1 | |
13 | On / Off Переключатель | 917060 | 1 | |
14 | Панель управления | н / | 1 | |
15 | Ручка | 933893 | 1 | |
16 | Потенциометр | 933909 | 1 | |
17 | Предупреждающая этикетка | н / | 1 | |
18 | Защита двигателя от ударов | NSS | 4 | |
19 | 95 * 40 Мотор | 933916 | 1 | Содержит также номер детали. 18 |
20 | Доска печатных плат | 933855 | 1 | включая плату звукового фильтра |
21 | Нижняя крышка | н / | 1 | |
22 | Пластиковые ножки | 933862 | 4 | Продается за штуку |
23 | Воздушный дефлектор | н / | 1 | |
24 | Пластина воздушного дефлектора | н / | 1 | |
25 | Шнур питания | 933923 | 1 | |
26 | Защита от перегрузки | 933930 | 1 | |
27 | Микропереключатель | 207093 | 1 | |
28 | База микропереключателя | н / | 1 |
Примечание:
n / a -> Недоступно nss -> Отдельно не продается.
Гарантия
Любой дефект, влияющий на функциональность устройства, который становится очевидным в течение одного года после покупки, будет устранен путем бесплатного ремонта или замены при условии, что устройство использовалось и поддерживалось в соответствии с инструкциями и не подвергалось злоупотреблениям или неправильному использованию. Ваши законные права не нарушены. Если на устройство распространяется гарантия, укажите, где и когда он был приобретен, и приложите документ, подтверждающий покупку (например, чек).
В соответствии с нашей политикой непрерывного развития продукта, мы оставляем за собой право изменять характеристики продукта, упаковки и документации без предварительного уведомления.
Выброс и окружающая среда
При выводе прибора из эксплуатации его нельзя утилизировать вместе с другими бытовыми отходами. Вместо этого вы обязаны утилизировать свое использованное оборудование, передав его в специальный пункт сбора. Несоблюдение этого правила может быть наказано в соответствии с применимыми правилами утилизации отходов.
Раздельный сбор и переработка вашего отработанного оборудования во время утилизации поможет сохранить природные ресурсы и обеспечить его переработку таким образом, чтобы защитить здоровье человека и окружающую среду. Для получения дополнительной информации о том, где вы можете сдать отходы на переработку, обратитесь в местную компанию по сбору мусора. Производители и импортеры не несут ответственности за переработку, переработку и экологическую утилизацию ни напрямую, ни через общественные системы.
Документы / Ресурсы
дело
Связанные руководства / ресурсы
сообщение навигации
bosch, югдон, алтай, браун, комбимакс 700
Электрическая схема кухонного комбайна – это описание содержания и работы электрического устройства специальными символами. Схема дает возможность максимально кратко, но при этом содержательно преподнести данную информацию к пользователю. Домохозяйке изучать, как работает ее кухонный комбайн с точки зрения электроники, нет смысла.
Электрическая схема прибора изучается мастерами, если надо отремонтировать агрегат.
Разбираемся в схеме
Принципиальные электрические схемы кухонных комбайнов
Принципиальные схемы наглядно показывают мастеру работу электрических цепей установки прибора. Такая схема считается самой распространенной. Именно принципиальные схемы показывают все электрические и магнитные связи между всеми функциональными частями прибора и компонентами электрического мотора. Схемы этого типа можно условно разделить на два типа:
- Полная принципиальная электрическая схема. Это довольно сложный для простого пользователя документ, в котором используется много специальных символов и значков. Такими схемами пользуются опытные мастера.
- Однолинейная электрическая схема кухонного комбайна bosch или агрегатов от других производителей, например, Мулинекс, kenwood. Схемы однолинейного типа являются простыми для восприятия простыми людьми, поэтому они наиболее часто используются для описания принципов работы бытовых электроприборов.

Кухонный комбайн – как прочитать электрическую схему агрегата
Стоит отметить, что кухонный комбайн bosch, Мулинекс, kenwood, а также приборы от российских производителей (Алтай и ЮгДон) являются довольно простыми по конструкции электрической части. Электрическая часть кухонного комбайна, независимо от модели и производителя, состоит из коллекторного двигателя, выключателя, а также из одной или нескольких (в комбайнах от bosch, Браун Комбимакс 700) блокировок, предотвращающих возможность ошибочного включения агрегата.
Если кухонный комбайн не включается, возможно, перегорела плата, или была разорвана электрическая цепь (по схеме она всегда замкнутая). Разрыв сети кухонного комбайна ЮгДон, Алтай, Браун Комбимакс 700 и моделей от других производителей можно проверить специальным инструментом, как мультиметр, или же при использовании обычной контрольной лампы.
Схема кухонного комбайна bosch представлена в виде условного графического обозначения разных элементов и устройств, а также электрических связей между составляющими элементами.
Помимо этого, в специальных символах выражены и основные функции, которые выполняет определенная плата или электрическая деталь кухонного комбайна. Все условные специальные графические изображения, из которых состоит схема, а также отдельные составляющие схем, приводятся в специальных таблицах в общепринятых стандартах.
Условные специальные графические изображения, из которых состоит схема, состоят из самых простых геометрических фигур – квадраты, прямоугольники, сплошные линии, круги. Кроме специальных условных графических изображений, схема кухонного комбайна ЮгДон или bosch содержит и специальные знаки, которые объясняют особенности работы того или иного элемента, показанного на схеме. Например, изучая схему можно наглядно увидеть, где именно находятся включатели/выключатели, а также кнопки, которые регулируют скорость, с которой работает кухонный комбайн ЮгДон или Алтай.
Специальные элементы на электрической схеме
Кухонный комбайн, несмотря на то, что его схема считается простой, является довольно сложным техническим прибором.
Поэтому в его электрической схеме могут использоваться и отдельные элементы, у которых может быть не одно, а сразу несколько значений. Например, существует несколько разноцветных вариантов значков, которые обозначают переключающиеся контакты. Каждое из этих специальных обозначений применяется только в определенных случаях.
Бывают также и такие ситуации, когда принципиальные схемы, которыми комплектуется кухонный комбайн, содержат значения, не обозначенные в стандартах. В этом случае на схеме используется элемент, который максимально отвечает принципу действия соединения.
Загрузка…
Кухонные блендеры MAUNFELD у премиум-дилера
Сортировка:
По умолчаниюНазвание (А — Я)Название (Я — А)Цена (низкая > высокая)Цена (высокая > низкая)Рейтинг (начиная с высокого)Рейтинг (начиная с низкого)Модель (А- Я)Модель (Я — А)
Показать:
18255075100
- org/Product» itemprop=»itemListElement»>
5990 ք
Тип: Блендер с чашей Материал: нержавейка; стекло Цвет: нержавейка Объём, л: 0.7 Страна производства: Китай org/Product» itemprop=»itemListElement»>1990 ք
Тип: Блендер с чашей Материал: стекло; пластик Цвет: белый Объём, л: 0.6 Страна производства: Китай org/Product» itemprop=»itemListElement»>3590 ք
Тип: Блендер погружной Материал: пластик Цвет: чёрный Потребляемая мощность: 1000 Страна производства: Китай org/Product» itemprop=»itemListElement»>3490 ք
Тип: Блендер погружной Материал: нержавейка; пластик Цвет: белый Потребляемая мощность: 1000 Страна производства: Китай org/Product» itemprop=»itemListElement»>
4990 ք
| Наличие в шоуруме: есть |
| Тип: Блендер с чашей |
| Материал: нержавейка; стекло |
| Цвет: красный |
| Объём, л: 1.5 |
| Страна производства: Китай |
2990 ք
| Тип: Блендер с чашей |
| Материал: нержавейка; стекло |
| Цвет: нержавейка |
| Объём, л: 0.6 |
| Страна производства: Китай |
6490 ք
| Тип: Блендер погружной |
| Материал: нержавейка; пластик |
| Цвет: чёрный |
| Потребляемая мощность: 1000 |
| Страна производства: Китай |
4290 ք
| Тип: Блендер погружной |
| Материал: нержавейка; пластик |
| Цвет: чёрный |
| Потребляемая мощность: 1000 |
| Страна производства: Китай |
4490 ք
| Наличие в шоуруме: есть |
| Тип: Блендер с чашей |
| Материал: нержавейка; стекло |
| Цвет: нержавейка |
| Объём, л: 1.5 |
| Страна производства: Китай |
Самый полный ассортимент блендеров MAUNFELD у премиум дилера бренда. Актуальные остатки блендеров в каталоге нашего сайта, а большинство позиций всегда в наличии на складе.
Покупая кухонный блендер бренда MAUNFELD в официальном магазине, Вы можете быть уверены в его происхождении, соответствии техническим характеристикам и наличии официальной гарантии производителя 1 год! По вопросам выбора блендеров для кухни Вы всегда можете обратиться к нашим специалистам по телефону или через виджет онлайн консультанта!
Кастрюля для блендера Strat AND 50s mod
Ну, я пробовал.
Вы МОЖЕТЕ это услышать (чистая постановка, игра соло). Звучание звукоснимателей страт-нека или бриджа сами по себе довольно своеобразны. Добавление немного другого (даже сильно разбавленного) имело значение. Это как бы убрало «чистоту» сфокусированного тона с одним звукоснимателем. Если у вас есть гитара с блендером, уменьшите блендер до 9, и вы это услышите.
Нажмите, чтобы развернуть…
Когда я менял некоторые ручки на недавно установленной накладке, с модом блендера на тон 2, я слишком сильно нажал на громкость и тон 1 (TBX), в результате чего горшки немного раскололись (верхние петли боковых стоек открываются). , и т.д).
Сначала я не почувствовал этого сразу, но когда все три ручки были включены, я мог сказать, что ход и ощущение громкости и TBX были испорчены.
Я получил замену для всех трех кастрюль, хотя блендер тона 2 выглядел нормально, я не хотел рисковать, что он тоже может быть поврежден. Громкость и новый TBX работали отлично, но 250-тысячная банка, которую я использовал для блендера, имела красноречивое кровотечение, которое обсуждается в этой теме.
Я прочитал несколько тем на S-T о моде блендера, но пропустил это при покупке новых кастрюль для ремонта.Внезапно меня осенило, что нужна ненагруженная или специально изготовленная чаша для блендера, а не обычная кастрюля, которая все еще слегка сливала бы звукосниматели вместе. После проверки оригинального горшка блендера Mojo, который поставлялся с загруженным защитным кожухом, с моим техническим парнем, он был сочтен невредимым и пригодным для использования и был снова переключен на защитный кожух.
Я мог обнаружить кровотечение, просто играя на некоторых аккордах, и, конечно же, тест отвертки на полюсных наконечниках подтвердил это на 100%. Вся прелесть мода в том, что вы получаете 7 различных тонов, как в версии push/pull, но также получаете классную возможность смешивать гриф/бридж в разной степени, а не только полностью включать или выключать.
В любом случае, для моих ушей было совершенно очевидно, что когда вы выбирали только бридж или только гриф, там было небольшое количество просачивания от других звукоснимателей.
Использование беззагрузочного или специально созданного смесительного горшка является ключом к получению истинного 7-тонового мода.
Гитары Rothstein • Серьезный звук для серьезного музыканта
В погоне за святым Граалем звучания Strat.
Я получаю множество вопросов и писем о модификациях для Strat.Существует множество модов, и за 15 с лишним лет работы с гитарной электроникой я почти все их видел и даже создал несколько собственных. Некоторые из этих модов обеспечивают большую универсальность и лучший звук, чем стандартная проводка, но, откровенно говоря, некоторые моды на самом деле ухудшают ваш звук. В этой статье я отделю зерна от плевел и опишу то, что я считаю абсолютно лучшими модами для Strat. Большинство этих модов доступны на наших различных предварительно смонтированных сборках Strat.Чтобы мод попал в мой «А-список», он обязательно должен соответствовать определенным требованиям:
.
- Он ДОЛЖЕН обеспечивать действительно великолепное звучание и музыкальный тон, которого нет в стандартной проводке.
- Он ДОЛЖЕН быть простым в использовании с точки зрения живой игры.
- Это ДОЛЖНО быть достаточно простым в реализации.
1. ШЕЙНЫЙ ПЕРЕКЛЮЧАТЕЛЬ
Этот невероятно простой мод сохранит все ваши элементы управления Strat (переключатели и потенциометры) в очень знакомой и удобной стандартной проводке, но даст вам 7 комбинаций звукоснимателей вместо 5.Две дополнительные комбинации звукоснимателей: гриф/бридж и все 3 звукоснимателя включены одновременно (параллельно). В частности, сочетание грифа и бриджа является потрясающим дополнением, которое звучит очень похоже на Tele из-за физического расстояния между двумя звукоснимателями относительно друг друга (один расположен рядом с бриджем, а другой — у грифа).
Все, что вам нужно, это мини-переключатель, который может быть реализован как автономный переключатель или размещен на двухтактном потенциометре.
2.БЛЕНДЕР МОД
Использование кастрюли блендера — еще одно прекрасное применение второго регулятора тембра на Strat. Блендер позволяет вам смешать (микшировать) звукосниматель грифа или звукоснимателя бриджа с сигналом, который даст вам 2 дополнительных звука, а именно: бридж/нек (очень похоже на Tele), а также все 3 звукоснимателя одновременно. Вы можете думать об этом как о своего рода «переменном» переключателе на шее. Если 5-ходовой переключатель находится в положении грифа, чаша блендера смешивается в бриджевом звукоснимателе. Если 5-полоска находится в положении бриджа, она смешивается с нэковым звукоснимателем.Преимущество этого по сравнению с переключателем на шее заключается в том, что с помощью блендера вы можете настраивать столько или меньше другого звукоснимателя, как хотите. Например, один из любимых способов Линди Фралин использовать проводку блендера — это добавить немного нэкового звукоснимателя, чтобы разогреть бриджевый звукосниматель.
Потенциометры блендера в идеале должны быть потенциометрами «без нагрузки», поэтому, когда потенциометр установлен на 10, он полностью удаляется из контура и, следовательно, никоим образом не нагружает контур (подумайте о «настоящем байпасе»).
Вот краткое описание того, как блендер работает с 5-позиционным переключателем:
3. СИСТЕМА ТОНА G&L PTB
PTB расшифровывается как «passive treble/bass». Он был разработан Лео Фендером в G&L и использовался в моделях, включая Legacy. Хотя не для всех, вы определенно получаете больше возможностей для формирования тона, чем Stock Strat.
В наличии В проводке Strat оба регулятора тона сконфигурированы как фильтры нижних частот и обеспечивают типичную функцию обрезки высоких частот, но каждый из них влияет на разные положения переключателя.Напротив, в системе PTB оба регулятора тембра функционируют как «основные» регуляторы тембра, но один обеспечивает обрезку высоких частот, а другой — обрезку низких частот.
Более конкретно:
- Первый регулятор тона — это фильтр нижних частот , который можно найти практически на любой гитаре. Фильтр нижних частот пропускает частоты ниже частоты среза, а более высокие частоты обрезаются. Математическая формула для расчета вышеупомянутой частоты среза приведена на рисунке ниже.
- Второй регулятор тона представляет собой фильтр высоких частот , который сглаживает низкие частоты. Фильтр верхних частот противоположен фильтру нижних частот. Фильтр верхних частот пропускает частоты на выше частоты среза, а более низкие частоты обрезаются. Обратите внимание, как изменился порядок конденсатора и резистора на схеме.
Важно отметить, что, поскольку оба этих регулятора тембра являются пассивными, ни один из них ничего не «добавит», а скорее обрежет частоты.Если вы хотите, чтобы бас был более резким, используйте конденсатор еще меньшего номинала, например, 0,001 мкФ.
Если вы хотите, чтобы срез высоких частот был более драматичным, используйте конденсатор большей емкости, например, 0,047 мкФ или выше.
Этот мод будет одинаково хорошо работать с синглами и хамбакерами и не является взаимоисключающим с другими модами, которые я обсуждал. В частности, исполнители, которые часто используют дисторшн и овердрайв, оценят контроль басов, который определенно может добавить некоторую ясность вашему общему звучанию!
4.ROTHSTEIN VOODOO TONE STRAT с пассивным формирователем средних частот (RG500D)
Один из моих любимых модов напоминает систему G&L PTB в том смысле, что каждый регулятор тембра функционирует как «главный» регулятор тембра. Отличие нашей проводки Voodoo Tone Strat заключается в том, что потенциометр второго тона представляет собой мастер-пассивную среднечастотную форму , в отличие от басового среза, как на Legacy. Наш собственный формирователь средних частот RG500D размещен на специальном горшке, который мы сделали на заказ из CTS, чтобы иметь центральный фиксатор и специальный конус.
Когда вы поворачиваете потенциометр против часовой стрелки, вы получаете заметный провал в средних частотах. «Зачеркнутый» звук имеет почти акустическое качество. Фактическая пониженная частота находится в диапазоне 850 Гц (см. график ниже), но будет несколько отличаться в зависимости от ваших звукоснимателей. Когда вы поворачиваете потенциометр по часовой стрелке от 5 до 10, вы получаете более плотный тон с более «хриплым» средним диапазоном. Когда банк сосредоточен на 5, он нейтрален.
Схема такого типа называется LC Network , где L означает индуктивность, а C — емкость.. Крышка и дроссель соединены последовательно. Как вы, наверное, знаете, капсюли пропускают высокие частоты легче, чем низкие. Индуктор делает обратное, пропуская низкие частоты легче, чем высокие. Допустим, колпачок пропускает частоты свыше 1000 Гц, а дроссель пропускает частоты ниже 200 Гц. Когда 2 объединены последовательно, они действуют как своего рода фильтр средних частот. Ниже приведен график, полученный при прогоне схемы через сетевой анализатор.
После этого вы увидите схему подключения.
5. ПОСЛЕДОВАТЕЛЬНЫЙ/ПАРАЛЛЕЛЬНЫЙ ПЕРЕКЛЮЧАТЕЛЬ
В подавляющем большинстве гитар, включая Strat, когда звукосниматели соединяются вместе, они делают это параллельно. Обычный и полезный мод — предоставить возможность последовательного соединения.
Чем последовательный звук отличается от параллельного?
Параллельное подключение обеспечивает чистый, яркий и четкий звук. Тот характерный «кряк», который вы слышите в позициях 2 и 4 Strat, — это классический звук двух датчиков, соединенных параллельно (вспомните Марка Нопфлера).
Напротив, последовательное соединение демонстрирует большую мощность, с сильными басами и средними частотами и плавной атакой….. совершенно другой тон. Многим музыкантам нравится использовать последовательное соединение для гитарных соло.
Ниже вы найдете нашу проводку Voodoo Tone Monster Strat, которая сочетает в себе несколько вышеупомянутых модов.
Он имеет последовательный/параллельный переключатель, переключатель на шее и пассивный регулятор средних частот. Всего вы получаете 9 комбинаций звукоснимателей. Вот функция управления, а затем полная схема:
6.DIAL-A-TAP для H-S-S STRATS
Для тех из вас, кто играет на Strat с конфигурацией звукоснимателей Humb-Single-Single, вот мод, который использует переменное разделение катушек в сочетании с переключателем на шее, чтобы в конечном итоге получить 11 комбинаций звукоснимателей!
Во-первых, давайте немного поговорим о разделении витков (или, как его чаще называют, врезке витков). Это когда вы закорачиваете одну из катушек хамбакера на землю. В результате только одна из двух катушек хамбакера будет «живой».” Одна из дилемм с постукиванием катушки заключается в том, что многие звукосниматели, которые отлично звучат в режиме полного хамбакера, звучат слабо при постукивании.
Одним из отличных решений является использование потенциометра с переключением, когда вы используете потенциометр для постепенного заземления одной из катушек, что позволяет вам эффективно реализовать частичное касание. В идеале это должен быть потенциометр без нагрузки, чтобы, когда потенциометр находится на 10, он полностью выходил из цепи. Вот полная настройка.
- Первый горшок является мастер-томом
- Регулятор первого тембра является основным тоном, который управляет всеми звукоснимателями
- Нижний потенциометр без нагрузки «Dial-A-Tap» , что означает, что вы можете установить нужное количество раздельного хамбакера.Он закоротит «винтовую катушку» и оставит «заглушку» (заглушка находится дальше всего от моста).
- Мини-переключатель (или двухтактный потенциометр) используется в качестве переключателя «на шее» для включения звукоснимателя грифа в любой точке (как описано в 1-м моде этой статьи).
7. H-S-S «SMART» LONESTAR MOD, где ОДИНОЧНЫЕ КАТУШКИ ВИДЯТ 250K, а HUMBUCKER ВИДЯТ 500K
Раньше на гитарах были либо хамбакеры, либо синглы, но где-то в 80-х мы увидели рост популярности сочетания хамбакеров и синглов в одной гитаре.Это имело много преимуществ для работающего гитариста, в первую очередь возможность принести на концерт один топор и получить все необходимые тона! Конечно, с этим преимуществом возникла новая дилемма в отношении стоимости банка. Если выбрать потенциометры 250К, синглы будут звучать правильно, но хамбакер будет слишком темным. Однако, если выбрать потенциометры 500К, хамбакер будет звучать правильно, но синглы будут звучать слишком ярко.
Тогда возникает вопрос: можем ли мы динамически имитировать звукосниматели таким образом, чтобы хамбакер воспринимал 500 000 потенциометров, а звукосниматели синглов – 250 000 потенциальных.
Для этого нам нужно либо динамически увеличивать значение банка в 250 000, либо уменьшать значение банка в 500 000. Что ж, нет никакого способа динамически «увеличить» сопротивление горшка выше его максимума, но, безусловно, есть простой способ уменьшить его сопротивление. В качестве предварительного условия для понимания этого необходимо знать простую формулу для резисторов, включенных параллельно.
Математика становится очень простой, если значения R1 и R2 идентичны. Тогда R-total составляет просто 1/2 значения R1 (или R2).Например, если у нас есть два резистора номиналом 220 кОм каждый, то параллельное соединение этих двух резисторов даст 110 кОм. Простой. Бьюсь об заклад, вы можете видеть, куда я иду с этим! Если поставить резистор на 500К параллельно с потенциометром на 500К, результирующее сопротивление будет 250К! Теперь 500K не очень распространенное значение для постоянного резистора, но самое близкое общее значение — 470K. Таким образом, легко сделать с легко доступными деталями, это поставить постоянный резистор 470K параллельно с потенциометром 500K, что даст примерно 242K сопротивления, что для всех целей достаточно близко к 250K (достаточно близко для Rock- N-Roll, как говорится).
Хитрость заключается в том, чтобы сделать это ТОЛЬКО тогда, когда 5-позиционный переключатель выбрал звукосниматели с одной катушкой, а НЕ когда 5-позиционный переключатель указывает на хамбакер. Для этого необходимо использовать многополюсный 5-позиционный переключатель, обычно называемый «суперпереключателем».
Схема проводки, которую мы разместили ниже, основана на проводке Fender Lonestar, с дополнительным изюминкой использования этого мода, где хамбакер воспринимает 500К, а одиночные катушки — 250К. Это точно такая же установка, которую мы предлагаем в одной из наших предварительно смонтированных сборок Strat, которую мы называем « Smart Lonestar». ” Если вы не знакомы с проводкой Fender Lonestar, 5-позиционный суперпереключатель используется для «автоматического постукивания» по хамбакеру, когда он находится в положении 2. Суперпереключатель также используется для назначения регулятора тона 500 К с крышкой 0,022 мкФ для положение 1 (бриджевый звукосниматель) и потенциометр на 250 000 тонов с крышкой 0,047 мкФ в положениях 2–5 (для одиночных катушек).
Ниже вы найдете наш мод, который делает еще один шаг вперед, используя резистор 470K параллельно с регулятором громкости для позиций 2-5. Примечание: мы используем два резистора 470K, один для позиций 2-4 и другой для позиции 5.Единственная причина, по которой это было сделано, заключалась в том, чтобы интегрировать мод в существующую проводку Lonestar без изменения какой-либо стандартной функции управления.
объем-наложение-тон
%PDF-1.5
%
1 0 объект
>/OCGs[17 0 R]>>/Тип/Каталог>>
эндообъект
35 0 объект
>поток
приложение/pdf
Adobe Illustrator CS32010-05-25T12: 33: 42-25T12: 33: 42-25T12: 33: 42-25T12: 33: 42-25T12: 33: 42-25T12: 33: 42-04: 002010-05-25T12: 33:42-04: 00
AQBIAAAAAQAB/+4ADkFkb2JlAGTAAAAAAAf/bAIQABgQEBAUEBgUFBgkGBQYJCwgGBggLDAoKCwoK
DBAMDAwMDAwQDA4PEA8ODBMTFBQTExwbGxscHx8fHx8fHx8fHwEHBwcNDA0YEBAYGHURFRofHx8f
Hx8fHx8fHx8fHx8fHx8fHx8fHx8fHx8fHx8fHx8fHx8fHx8fHx8fHx8fHx8f/8AAEQgApAEAAWER
AAIRAQMRAf/EAaIAAAAHAQEBAQEAAAAAAAAAAAQFAwIGAQAHCAkKCwEAAgIDAQEBAQEAAAAAAAAA
AQACAwQFBgcICQoLEAACAQMDagQCBgcDBAIGAnMBAgMRBAAFIRIxQVEGE2EicYEUMpGhBxWxQiPB
UtHhMxZi8CRygvElQzRTkqKyY3PCNUQnk6OzNhdUZHTD0uIIJoMJChgZhJRFRqS0VtNVKBry4/PE
1OT0ZXWFlaW1xdXl9WZ2hpamtsbW5vY3R1dnd4eXp7fh2+f3OEhYaHiImKi4yNjo+Ck5SVlpeYmZ
qbnJ2en5KjpKWmp6ipqqusra6voRAAICAQIDBQUEBQYECAMDbQEAAhEDBCESMUEFURNhIgZxgZEy
obHwFMHR4SNCFVJicvEzJDRDghaSUyWiY7LCB3PSNeJEgxdUkwgJChgZJjZFGidkdFU38qOzwygp
0+PzhJSktMTU5PRldYWVpbXF1eX1RlZmdoaWprbG1ub2R1dnd4eXp7fh2+f3OEhYaHiImKi4yNjo
+DlJWWl5iZmpucnZ6fkqOkpaanqKmqq6ytrq+v/aAAwDAQACEQMRAD8A9UMwVSzGigVJPgMVbxV2
KuxV2KuxV2KuxV2KuxV2KuxV2KuxV2KuxVC6tYDUdMu7D1pLf61E8PrwnjInNSvJT4iuKsXuPy0g
ns9MgbX9Yil0q3EENzBdvFI7BuXqSlftsfskHam2KqEX5X3Iilil84+YnSb7fG9CsB14o/BnQV7q
wbsWIqMVZDc+WxNYSWKapqEFuY4Y7do7j99CYCTzW4dXnkaSoD+s7g06DeqqQWv5Z3kEU0X+MvMJ
jmYFlN1G5ChOFFeaKaVKgsSVcbmvUKQqpTflZdu9x6fnPzCsdzbtbPG13HIAGUryUPEQpoR8SgNt
9rc1VX2v5YXMEtox836/JBbR+mbY3SLGx4InP4I1ap9KvxFgCW48a4qqRflpKtm1tJ5s8wSj1Xni
lN8VkVmYFKuiqzKgBXgTwIO6khSFXQ/lpcR/UW/xZrzvZ3BncNeMUmUuX9KVaVKCvEfF061xV1/+
WS3U+ozx+ZtetG1B2cJBfOiQFpPUIhWnwitBSvTbuaqq8H5fSwaxp2op5m1t0sf7yxmu/Ut7jag9
ZOI5Yqy7FXYq7FXYq7FVK7/3lm/4xt+o5KHMMZ8iq5Fk7FXYq7FXYq7FXYq7FXYq7FXYq7FXYq7F
XYq7FXYq7FXYq7FXYq7FXYq7FXYq7FXYq7FXYq7FXYqpXf8AvLN/xjb9RyUOYYz5FVyLJ2KuxV2K
uxV2KuxV2KuxV2KuxV2KuxVBalrej6ZbTXOoXkNrBbANO8jhQgYgAt4CrDFUpH5keQWZ1XzBYu0b
rHKFnRuBYVHOhPEU/abb7sVU4/zP/LuWGaaHzHp8yW6erP6VxHIUSqjkyoWIFXAxVcv5mfl20kkQ
8y6Z6sQYyR/WoeYEal3PHlWiqCTirJQQwBBqDuCOlMVdirsVQTwLNqMod5AqwxFVSSRBUtJU0RlH
YYqg9S8paRqM8M9y92JIFZIzDe3UJAd0c7xSI1axDevj4nFUttvyz8tQQSQetqUqSFGrNqd9I6NH
HJGrRu03JDxmb7J60PUDFVS3/Lry/Ak6evqcqzqEYTapqEvECRZPg5znhVoxXj1G3TbFU30LQrLR
LH6lZvcSRci5e6uJrqQkgD+8naR6bdK0xVMMVdirsVdirsVdiqld/wC8s3/GNv1HJQ5hjPkVXIsn
Yq7FXYq7FXYq7FXYq7FXYq7FXYq7FUsnFVvFqQGu4FbiSpowhB3FD0OKpPH+WXliKRJIn1CJkmac
cNQvVUu0glPJRLxIqKUp02xV0v5Y+V5FkAN/EZYUglaHUL2MssYjCE8ZQOQEK/F1O9epxVq5/LDy
rcIysb9OaRRs8eo3qORAGClnEvNiRIERYmvfoMVTPQfKemaJNNNaT30zzoiSfXb67vRRCSCouZZQ
p+Lfjiqc4q7FUBHcE6jcFInkAijWqlOqvMD1Yd1piqW33nnSbK6NrcWuo+oJJIqx2F3KhMSByVeO
N1ZSDswNCdsVQ7/mNokc5gmstWjlDrHQ6XfMCXLBSGSFlKnh9oGnjiqNt/N+nz6nFpq2l+lxMzqr
SWVwkQ9NVYs0rIEVfjABJ61HUYqnmKuxV2KuxV2KuxV2KpXqGtWEYvrZmb1beHlJRGp8YAABpSvx
L9/saSjzDGXIq9tq9jdXX1aFmaT0lnBKsFKMFI3IHZ1/zBpFkjcVdirsVdirsVdirsVdirsVdirs
VdiqWy/8fX/MZb/8yMVTLFXYq7FWNt+Xvlk6td6siXdvfXxDXMltfXtsGIBh3YJo135Enbrv1xVS
k/LPyjLaXdpPBcXEN7KlxObi7uZ5DJHEYVPrSyPL9gkfa74qraP+X/lvSNSn1GxS4W6uRIJXkuri
U/vmV3IMkjsCWjB2OKpnpyhbudQSQqKAWJY0E0w3JJOKphirsVdirsVdirsVdirsVdirsVSC48x+
XV80Q+W7iYDWNQtmu4Lcx8ucCVX4nKld+LkL7HFU4MCRuJQBt9s8QDSh7gDpXFVfFXYq7FXYq7FX
Yq7FXYq7FXYq7FXYqlsv/h2/zGW//MjFUyxVCRXN9KGZIIuAd0UmVgSEcpWgjPXjgsosr/U1H/fE
P/I5v+qeO67u9TUf98Q/8jm/6p47ru71NR/3xD/yOb/qnjuu7vU1H/fEP/I5v+qeO67oCykvxeXJ
9GL7IrWVqf303/FZx3XdW/S4/wB+Wf8A0k/9e8d13d+lx/vyz/6Sf+veO67ohZb9lDLDCVIqCJmI
IP8Azzx3Xdv1NR/3xD/yOb/qnjuu7vU1H/fEP/I5v+qeO67u9TUf98Q/8jm/6p47ru71NR/3xD/y
Об/кнжуу7вУ1Х/фЭП/И5в+qeO67u9TUf98Q/8jm/6p47ruvtZnmh5uoRgzoyg8hVHKbGi/y+ГИХ
J28n6JcearPzVNG7azY2jWML8iEVGJJPEdW+NgPY/LClOpv7tl7sCqj3OKr8VdirsVdirsVdirsV
dirsVdirsVdiqWy/8fX/ADGW/wDzIxVufWY4tSjsvQkblyDzjjwUqgeh45bhvDFUDZay8kViiwTQ
m8uJ+ZolUXkzjlXl9rkPxxAQFmteRNE1nUIdRvpLoX1ugjhuba4ltJFUctg9uYmH943fucUqDflx
oD3txezTX9xPdW01nN9Yvbi4X0Z6CRY0meRY60/YApiqEs/yj8n2V7ZXlqt3HNp7o9sDdTOgMbMy
1jdmQjk7GlOpr1xVMNev0f09KW8mjkvZPq5lQIzKab1VQpC7fESV26VwqlzTWxtrozXN3wuXOmvy
jYsAW2lNDXjvv3HJvoUJ/YyxQPaxpJcSo9uWZ5PWkLFfTCtVuX856YEph9ai/lk/5Fyf804qhNNc
TWlkgEgjFupY0eP4geK70WvfFVHUdRtLG7trRUmuLiZl5JHJIfTj6CSQ1oASlBX7W/8AlYqpxa40
SSj6rMypdC3QMwY8KAF+RJNKjuabjfwKp3gVIPMreYbKeMaRbWV3GsbPcpcTyRSKQ6UoEjlAX0y
55NQVAG1a4qlGmeb/ORnU6zo2nWtpxbnJaan9al51AQCL0I9j3oSfbCrLNOvvrkBkKem6MUdK8gC
ADsw67HrgVZa3NvDDxmlSMyTXAQOwUtxkdjSvWgFcAQEW0asanY+IJB/DClyoqmo6+JJJ/HFV2Ku
xV2KuxV2KuxV2KuxV2KuxV2KuxVLpFZhecVLFbqFyBueKLCzUHegHQYq3p7xz3F7Ij1RpVFBsfhi
QGvcfFUfRiqMaLb4WNQQaEkg0Ne9cVbMsaxeq7BI6VLMQAAfE4qo/XHk2tYjKP8AfjVjj+hiCWr2
KqRirvqs0n+9M7MP99xViX7wS5/4KntiqC0aFJIROgEat6nFEAUIjuWCLQCnix7k/LFUxa3UqQGY
EileRPX2JOKoG3UJq0ca/Cq2z1QfZD80BI27hR3+gd1UzxVi/mBvM6+V7P8Aw96YvOEPIyBmonw8
tkBb7NenenauTigonRPbaxtIIdRljtNQlJE5kfi1xMV5lg8hq59NK7HYbbAUwS57KEyaYSqVtUeW
op6pYrHv/lNXkD4qpyKVyW88y1uJj1IMcNY12NPtA8z/AMEB7Yq1fQww6VdpEixp6Mh5oAo+yewx
VVdRPyjYAp3U7gipG479MVU5rZ4rZ47UiIlSsdBxCs2w2Ap18BiqT2Hla2urAwa9BDqkBlW4ghu4
klVJBU+pxYOoYliepPvigMjxS7FXYq7FXYq7FXYq7FXYq7FXYq7FXYq7FVGWxspXMktvHI5FC7Ir
Gg9yMVS1fLGkDWBqYSSO+SGS3Vo5pUUwyOklOCsF+ExgDwxVHNp9mB+8Dyr/AL7kkkkUn/VdipxV
udTrGLiy20SyDfkqKCCdzQgYqicVdiqWaKRbrJYvtLC5ArtyX9kj5rQ/7WKpmSFBJNAOpxVLNPUT
6nd3oB4cUhibsaVZ+O/+qD7g4qmeKoY6ZpxNTaw1/wCMa/0xVRbRtHNxFLJZQGSCQTWshiSscoUp
yQ0+FuLHf3xVHswUVJoMVWxggEnqxJP8PwxVQ1P/AI5t3/xhk/4icVXqfTkNf2q0p8ydh464q3JI
GooBrUEVFK0NaCuKqiLxRV/lAh4Yq3irsVdirsVdirsVdirsVdirsVdirsVdirsVdirHNW13zPa6
yLS38svqOl8C/wBfhuoVcniCEWGXgOfIMPjkVfs/FuQqrT+YtdUj0PKd8rerHGZJ5rBV4PIEZwYb
i5f4F+OhQbe+2KskxV2KuxVj/naXUrTRJb/SNIfWtVhKLBZQzrayOrOA3711daKPi4lTiqRTaj5o
IuVl8s6tcxxBPRhkutOVXLclfmYn5LGBv+7LkjqoO2FWbWJY2UBaD6q7Rqz21QfTYipSq/CeJ2qM
Cq+KuxVCatevY6bc3iWc+oGBDJ9TtQjTyAdVjWRo1ZqduW/bfFWOWf5g6ZL9VU6Lq1tdXNwlr6Ml
hJSNpDx5STx87ZVU/a/e19sVZdiqG1P/AI5t3/xhk/4icVQ2vf4g+qR/oNLSS59ZPXS+MgQwV/ec
DGCfU/lrt44qlmjP+Yh2+BdVtdLhsSD9ba0aZpAwjHH0+dAymSu7AGlPh7hVkuKuxV2KuxV2KuxV
2KuxV2KuxV2KuxV2KuxV2KuxV2KuxV2KuxV2KuxV2KuxV2KuxV2KuxVZPI8UEkiRNO6KWWGMqHcg
VCqXZEq3QcmA8TirErvzN5rm0m5ceUbpZWm+rJZvc23rGB0esxKNJECCqjiHI+IfEN6Ko9PM2tmC
ORvKeqCRwC8Sy6YSppXq16vfbFWQISyglSpIBKmlR7GhIxVvFXYq7FXYq7FXYq7FXYq7FXYq7FXY
q7FXYq7FXYq7FXYq7FXYqk2s63qthqFpBbaHдалажjPeW7wBYCoNAySSI7V/wAkHFUNb+aNals3
nfyvqMUqRyyLbs9nzZo2Cqi0n41kBqtSOm+KqL+btfS4uI/8H6o8cLOsUqSafSYJIsalA10tOQbn
8fHYYqqweatakmgSTypqcMcsMkssjPYn0mjZ1EThbk1ZxGCvDkPiG/WiqL0fXNSv7uWC50K90uKN
Fdbi6a1ZHZlUmNRBNM3JCxB247bE4qnGKuxV2KqV5aw3dpPaTgmG4jaKUKSp4upVqEbjY9sVYxH+
WHlWOOzjU3/Cx4/Vk/SV/wAUKRNEGRPW4I3FieSANy+KvLfFU50Dy7pmg2strpyyLFNM9xJ60sk7
mRwAxLys7mvEdT7ncnFUzxV2KuxV2KuxV2KuxV2KuxV2KuxV2KuxV2KuxV2KuxV2KuxV2KuxViXn
S212XUNPGlyawi3CyQSy6W9gsFvyZFE86XgLNRXagSvQ7V4nFWNxxeeVt+Fw3miWV5jIJOWiAxrA
qyBD6QjDLM0pTod16Bd8KrPR/MFNPkb1vNUks3pCOCnl71YvVkkZmDUVCYxCFPJ+kg2/lCpo8PnB
tRlt1n8xC3uJJoVuKaKIYQY+CyioMxUNJyXvVdxx6qpxL5R19mkZPN2pR+pCYVUR2RCMSD6q1t68
6AjfbfpirrTyfrkIYTebtVuQ9a+olipFUkT4eFslKGRW+ajtUFVc3lLXStB5u1ND6fDksdhXl6zS
+p8Vs3xcGEfhxG4J3xVuTynrT2tzEvmvU45Z5I3jnVLLlEqKQY0DW7LxctVq77DemKrofK+uLz9b
zVqMwcED93YpxrGyVXhbjfkwfeu48NsVU38oa01hJbjzbqqzvN6q3YWx5ou49NQbbjxII616fOqr
a+UtZpBz82apJ6LSGQlbJfVDggB+Fsn2DQrxp7g4qybFXYq7FXYq7FXYq7FXYq7FXYq7FXYq7FXY
q7FXYq7FXYq7FXYq7FWM+crHWHjS60y41UTcGg9DS3sl48vj9Ypej02b4eG5/arTaoVY7HD5z/R9
JJfMySCNrw7aI0zOlwYxZ7VSrofUqCF4U+OtVxVQdvPskDXQi8zxma4jRbJDoPqJHCpLN8bcQkpH
xVkrXpt1KopF88SBIQ3mNfRQyNO/6CX1S0CSCIkAnkrpwrwX4nO9ACoVbcf41WOaSKPzKDbiSONF
BRGM5leURuiszACISKfjpUKtQTyqVVFi85IscRk8ySCOa2L3B/QlZUZnMg+EDii+oOdI1aijj3OB
UPqcnnq4uhJAnma1FsEiZLX9AlJvVLyGWs/LePkI2AHYUru2Kqd4fPafWSi+aGh2hY4o4G0EkRxx
BTIryjdJS3LfcMP2d8Kqgbzw8hHHzLF9cWZlQnRClsRblVXkNzV5aqan40HRa1VdH/jm15RSv5mv
DPUm4C6FxipIFAACxtUiGv2KcX/mpRVk1h5f1qRbO8k8warByaC4m0+ddPJHFP3lvIY4h3cn4+Dn
f7DDrgVkuKuxV2KuxV2KuxV2KuxV2KuxV2KuxV2KuxV2KuxV2KuxV2KuxV2KsZ83WWsG6sNQ0671
QCFnjmsdO+qGN1MbuJJVugtd14Di/Vh8wqxS2Pn19NuxInmlJ6JLC0h0ESD9zLVIxGSpHIKPjHLk
VrtXCqe6RpXmi/muJLnVdc0lYoooYoZ/0TIjObdQ8qNHFM5dXBLc/h5VoCuwCo618pa5FDDHL5t1
ScxSSPI7JYhpVkWMLG/G3FFjMZK8KN8RqSKYqutfKesQQTRv5r1SdpJOcUsi2PKIcZF4rS2AI/eK
3xA7qOgqCq1N5U110t1XzZqUZHULI6x2PKQj06s1bcip9M9v2j7UVVX8s6w0Tx/4n1FOcaJzRLLk
pV2ZmUtbtu4YKfYbUxVSL8qa48xdfNmpxx+k0awiOxK8mWnqEm2L8g3xdae1K1VXDytrXoxqfNOp
espctMqWYLBxIAOJt2T4DIpXb9kVrvVVQtfJ/mGGQtJ5x1S4Qs7cZIrAfaVlUVS2T7Jbl8wO22Kq
1n5V1u3ltnk82ancrBN60sUqWHGZSQfScpaowTY/ZYHc79KKskxV2KuxV2KuxV2KuxV2KuxV2Kux
V2KuxV2KuxV2KuxV2KuxV2KuxV2KuxV2KuxV2KuxV2KuxV2KuxV2KuxV2KuxV2KuxV2KuxV2KuxV
2KuxV2KuxV2KuxV2KuxV2KuxV2KuxV2KuxV2KuxV2KuxV2KuxV2KuxV2KuxV2KuxV2KuxV2KuxV2
KuxV2KuxV2KuxV2KuxV2KuxV2KuxVg35geZNa0rULSDT7pbZJIWkfkisGYNQAko5H+dcIQl8PnHz
Tc69pdvFNBHFcR27zwS0RHDkcyrrFM3JlNUUlRWgLDGlX6Hr35g6o+oxpLYJ6CMAJJGjuYpAQaiD
6s68Oo5GRvliqP8AJuueZtR0ue7vnS6QycLQBhHIzpG7OrBURVWvCh5HvWmKp/8ApSeOzuZrqF4v
qpq61rXjAJWCPsWAO3Km+KUNd63qEcEtvaLDJqoleK1t7iU28UnF1ajSiO4YEQyK1AhLb0HgqoXe
seaPQit7O3sJNa4LLc20t5JFbrGV/vI5VtZZJBz+H+6X3ptgVJn86a2nm82jyRJpq3f1X0ilSQCA
xDBa1Fa9cNIQemecvM8tprdzPdwtFawE2y0AmSUyhAQghEZjAbqZGNf2R1LStXHnLzJH5ejlN6q3
8d9JbSymNN0VOS8lCNT4vBa40rMPJWs3+r6ItzfJxnWRo/UC8VkAAIde37VNu4wFKfYq7FXYq7FX
Yq7FXYq7FXYq7FXYq7FXYq7FXYq7FXYq7FXYq7FXYq8w/N12i1HTnW50+EyxtBx1CeaDk0jURY/T
tLwMzHp0IPT2IViSaxoNvr2mINV0S8W1ihe7SeWf1o+JEjtDAbKarIrho35ox6/DihG+Xda0DSvM
Zur7zJpkOl2n1i1jdJ5nmlKqVMciNBCiMhkB4+o5rRRiqP0nzho2keT3tJdQ0mW/Exllt5Lu6S1M
E8SL/vSLPnXhOh3i/aArilFp+YNuPLkt/DqWk200hWyhWGe6eC2gSKRhLHI1nymdBE7hTCqUFC3i
qoJ+ZOnyesYb3Rb2+ubmK4jtHvLxV9AQRPbTs62TNG7cOZQxkdKPtQqojU/PEFhJAi6no11cmS5F
zcXE93GtrcK3p3AiijguFlSPlQc3jr477KsbfXfLr68mrQeYdKn0ms4WZLue5nilcqymUcPqrrzU
Psvq/G1B8PZQopqNnBFqMh27Qg+qelDY3P1i4EsxMiXEcLzjT+SKYiXEfJ/i2puWxVEPNptrA1rL
qenek9/bpELia5jMiMkkbnh9SCmRmHwRrVXH7Q2qqraV5p0az0+COLzlYadJb3FxJLCn1u4ieOO4
tnq9BZlSPqxSQFSAsjCu9Spelfl5cwXPl71YNaOvRtM7LfssqsQ4DqpEzO2ysDtQb7AYFZNirsVd
irsVdirsVdirsVdirsVdirsVdirsVdirsVdirsVdirsVWyRRyCkiBx4MAf14q16ENa+mtRsDQd8V
cYIT1jU9ug6HFW/Si/kXbYbDoMVa9CGtfTWo2BoO+KuEEIAAjUAbAADFXC3gUALGgC1CgKNq9afd
iqFgvNFmu5bCCe2ku7ZR69qjRtJGp6c0B5KD7jFUV6EO37tdqEbDsKD8NsVc0ELfajU1oDUA7Dpi
rlt7dRRYkAFaUUDrucVbСКОРОQkahFGwVQABT2GKrsVdirsVdirsVdirsVdirsVdirsVdirsVdirs
VdirsVdiqS+c/wDDH+Gb7/FHD9A8V+vepz48fUXjX0/j+3x6Yq82/wCscfr8XD0vr1bX0PS/SHqV
5D0fT4b0509TjtWnPemFWP6h/wBC2fWNa+sfXPU+tT/pWn17l631mh2Kft/3/p/Z3/HFUzj/AOhb
P8VzfUf+Op6iep+jfr3oet9eHCv1X4P96uPGvwU40+HjgVKdK/6Fo9O0+qfXOh2qx+rep9f/AL3n
N9Wpz/Z5+pXthVMrD/oXj1tL+qfpD636UP6L9L9Mc/sj0vq/pfD63p1p6X7z7X7WKutf+hdvrd5X
1+XpD636n16np+qvGnD46c6V47fzb1xVl3nj/lWn1Cw/xD+kfqX6Usf0f6f6T4/Xfq3+i/V/T/Z9
Pr6O3Otf3lcCsS1D/oXj6raep9f+pfUZ/qvL9L+j9V+px+p6f1j4OX1X0vsfFx4V244qltp/0Lz9
ctuf6S9H6xYfoz1/rPperWT0fTp+9pz5+p6n7WFV3/WLn1eT650+oxeh9b+tcvQ+ry+l6Ff2/T5d
N+fH9umKom8/6Fy+q23rfXvR+p/u6/pTh6P6N2/vP3fL6l/J9O+KobTf+hZ/qy+h9c+rUveXL9Jc
uHpQ/WuXH99ThwrTtX9muKpjq3/QvX1HVfrP1r6r+kZv0jx/SFPr3E+vSv7fH7fD4ulcVZf+Wn/K
qv0le/4P5fpL0x9f5fWfs/BT+8/c1pw+x2p2xV6HgV2Kv//Z
UUID: EA239A3F1B68DF11BF73C0DBB406A91Duuid: 3c989e80-892b-4f8c-b4ad-627f801c7273uuid: 45a8b658-c373-4402-88bc-cb66f8b29f58uuid: B33335EC7463DF11BD75FEA33DF34C3B1FalseFalse612.
000000792.000000Очки
0000000.000000
999996100.0000000.000000Библиотека Adobe PDF 8.00
конечный поток
эндообъект
2 0 объект
>
эндообъект
17 0 объект
>
эндообъект
18 0 объект
[/Вид/Дизайн]
эндообъект
19 0 объект
>>>
эндообъект
16 0 объект
[17 0 Р]
эндообъект
5 0 объект
>/Артбокс[59.
UԖw
$’Utt2 против C*R’861fAY0y8pF1VXw@?&5ڱV%k25yՆO%k
FŽGؔB$.%16X
4Hh5N.!8nlrjjN!*8KQ-n&?O 3t-ӇŻd.~`[|nnebm=NhOfBp»c+ڕE»m
Mojotone Strat Blender без припоя Жгут проводов для гитары
{
«Тип страницы»: «страница_элемента»,
«места размещения»: «3»,
«названия мест размещения»: «rr1,rr2,OOS2»
}
{
«slidesToShow»: 6,
«slidesToScroll»: 6,
«бесконечный»: ложь,
«точки»: правда,
«lazyLoad»: «по запросу»,
«pauseOnHover»: правда,
«стрелки»: ложь,
«centerMode»: ложь,
«отзывчивый»: [
{«точка останова»: 1024, «настройки»: {«slidesToShow»: 5, «slidesToScroll»: 5}},
{«точка останова»: 768, «настройки»: {«slidesToShow»: 4, «slidesToScroll»: 4}},
{«точка останова»: 640, «настройки»: {«slidesToShow»: 2, «slidesToScroll»: 2}}
]
}
98.
99 98,99 долл. США
Дополнительные способы оплаты:
правда
Воспользуйтесь программой Lease-to-Own, которая поможет вам приобрести необходимое снаряжение уже сегодня.
Оцените свой платеж
Применить сейчас
Рекламируемая услуга представляет собой договор аренды с выкупом или аренды или аренды с покупкой, предоставляемый Prog Leasing, LLC или ее аффилированными лицами. Приобретение права собственности путем лизинга стоит больше, чем цена наличными розничному продавцу. Подробнее об аренде см. Лизинг доступен только для некоторых товаров в участвующих точках.Недоступно в MN, NJ, VT, WI, WY. * Кредит не требуется — Progressive Leasing получает информацию от бюро кредитных историй. Не все кандидаты одобрены. *Первоначальный платеж (плюс налог) взимается при подписании договора аренды. Оставшиеся арендные платежи будут определены при выборе объекта. *Возможность покупки на 90 дней — стандартное соглашение предлагает 12 месяцев владения. Варианты покупки на 90 дней стоят больше, чем цена наличными у продавца (за исключением варианта на 3 месяца в Калифорнии).
Чтобы купить ранний звонок 877-898-1970
Значок очков лояльности
Значок очков лояльности
Заработайте 792 бонусных балла
(7 долларов США.92 в кредит) Подробнее
Присоединяйтесь бесплатно и начните получать 8% с каждой покупки. Участники Rewards также получают предложения с двойными и тройными баллами, доступ к предложениям только для участников, а также выделенную телефонную линию для советников Gear и купон на 25 долларов в день вашего рождения — все от нас.
Присоединись бесплатно
Поделитесь своим местоположением
Заказать в течение
7 часов
48 мин.
12 сек.
На складе, готово к отправке
Заказы оформленные до 15:00. ET обычно отправляется в тот же рабочий день (кроме выходных и праздничных дней).
Доставить
сайт1skuL42843000000000
правда
правда
Изменить местоположение
Inventory Msg Check MarkInventory Msg ExclamationIn Checkout PromoInventory Msg Download Icon
- Транспортная компания свяжется с вами, чтобы согласовать дату и время доставки
- Кто-то должен быть дома, чтобы получить посылку
- Убедитесь, что вы измерили свой вход и у вас есть помощь, чтобы нести предмет в
На складе, готово к отправке
Ориентировочная доставка 5-8 рабочих дней
в наличии
Новый
1234567891011121314151617181920
Добавить в корзину
- Бесплатная доставка
- Самые популярные
- Низшая цена
Значок шеврона справа
{«id»: «L42843»,
«categoryId»:»site1LRPKD»,
«pageName»:»Жгут проводов гитары Strat Blender без пайки»,
«pageUrl»:»/accessories/mojotone-solderless-strat-blender-guitar-wiring-harness»,
«URL-эскиз»:»»,
«addToCartUrl»:»/accessories/mojotone-solderless-strat-blender-guitar-wiring-harness»,
«имеет особенности»: «0»,
«аксессуар»: «1»,
«message»: «Вам нравится менять датчики местами или, может быть, вы не хотите паять, потому что боитесь все испортить? Эти сборки без пайки обеспечивают самое простое решение и самые надежные соединения простым нажатием и отпускание кнопки.
И в то же время предлагает высококачественную электронную модернизацию для вашей гитары.
Для работы беспаечного жгута не требуются громоздкие штекеры или надстройки. Просто отсоедините существующие провода от звукоснимателей и гитары, вставьте их в наш разъем без пайки, и все готово.
Функции управления блендером:
Master Volume: Top Knob
Основной тон: Средняя ручка
Управление Blender: Нижняя ручка
Blender на 10
Позиция 1: Bridge
Положение 2: Промежуточное и среднее
6667px;">Позиция 3: Средняя
Позиция 4: Середина и шея
Позиция 5: Шея
Blender на 0
Позиция 1: Перемычка (со смешанной шеей)
Позиция 2: Мост и середина (с переходом шеи)
Позиция 3: Средняя
Позиция 4: Середина и шея (с перемычкой)
Позиция 5: гриф (с бриджем)
Примечание:
Гитры, произведенные за границей, могут потребовать увеличения отверстий для больших горшков спецификации США, чтобы соответствовать.
Вам также потребуется заменить метрические ручки на дюймовые нажимные ручки с 24 накатками и наконечник переключателя.»,
«значение»: «98,99»,
«ценаМин»:»98,99″,
«ценаМакс»:»98,99″,
«priceSavingsMaxPrice»:»0.00″,
«priceSavingsMaxPercent»:»0″,
«инвентарь»:»13″,
«бренд»:»Mojotone»,
«reviewStarImageUrl»: «https://static.musiciansfriend.com/img/brand/mf/cmn/Sprit-Sm-Stars.png»,
«reviewStarRating»:»5.0″,
«reviewStarRatingInteger»:»10″,
«reviewHowManyReviews»:»3″,
«использованныйOrNew»:»новый»,
«прекращено»: «0»,
«по заказу»:»0″,
«клиренс»: «0»,
«можно продать»:»1″,
«Категории аксессуаров»:»»,
«текст стикера»: «»}
Обзор
Вам нравится менять датчики местами, или, может быть, вы не хотите паять, потому что боитесь все испортить? Эти сборки без пайки обеспечивают самое простое решение и самые надежные соединения простым нажатием и отпусканием кнопки.Все это предлагает электронное обновление высшего качества для вашей гитары.
Для работы беспаечного жгута не требуются громоздкие разъемы или надстройки.
Просто отсоедините существующие провода от звукоснимателей и гитары, вставьте их в наш разъем без пайки, и все готово.
Функции управления блендером:
Основная громкость: верхняя ручка
Основной тон: средняя ручка
Управление блендером: нижняя ручка
Blender on 10
Позиция 4: середина и шея
Позиция 5: шея
Блендер включен 0
Позиция 1: мост (с смешиванием шеи)
Позиция 2: мост и середина (с смешиванием шеи)
Положение 3: середина
Позиция 4: Середина и гриф (с бриджем)
Позиция 5: Гриф (с бриджем)
Примечание :
Для гитар, произведенных за рубежом, может потребоваться увеличить отверстия для более крупных кастрюль, соответствующих стандартам США.Вам также нужно будет заменить метрические ручки на дюймовые нажимные ручки с 24 накатками и наконечник переключателя.
- Вставное соединение проводов без пайки для легкой установки и быстрой замены
- Компоненты американского бренда винтажного качества (Switchcraft, Mojotone, CRL и CTS)
- Переключатель CRL производства США! Это самый надежный и плавный переключатель из когда-либо созданных, и он не менялся с 50-х годов.

- Ручная проводка от точки к точке от Mojotone в США
Обновите свою гитару с помощью Mojotone.Закажите сегодня.
Спецификации
Включает
- (2) потенциометра с разъемным валом CTS 250k Vintage
- (1) Потенциометр с разъемным валом CTS 250k Blender
- (1) 5-позиционный рычажный переключатель CRL USA (наконечник переключателя продается отдельно)
- (1) Switchcraft Моно вход для США
- (1) Масляный конденсатор Mojotone Vitamin T 0,047 мкФ
- (1) Прокачка высоких частот (сохраняет высокие частоты при регулировке громкости)
- (1) Подробная схема подключения и инструкции
{
«api_key»: «fee5c893-11c4-4cc8-b419-02f8d404de16»,
«локаль»: «en_US»,
«merchant_group_id»: «15229»,
«merchant_id»: «815274»,
«id_страницы»: «L42843»,
«review_wrapper_url»: «https://www.musicfriendsfriend.com/write-review/pdp?pr_page_id=___PAGE_ID___»,
«ENABLE_CONTENT_COLLECTION_MODAL»: ложь,
«REVIEW_DISPLAY_LIST_TYPE»: «СОКРАЩЕННЫЙ»,
«REVIEW_DISPLAY_PAGINATION_TYPE»:»ВЕРТИКАЛЬНЫЙ»,
«style_sheet»: «https://static.
musiciansfriend.com/cmn/brand/mf/productionCss/powerReviewsOverride.r.css?vId=ecmd-2022.1.1-0c&cb=3″,
«компоненты»: {
«ReviewDisplay»: «pr_review-display»,
«QuestionDisplay»: «pr_question-display»
}
}
{
«slidesToShow»: 6,
«slidesToScroll»: 6,
«бесконечный»: ложь,
«точки»: правда,
«lazyLoad»: «по запросу»,
«pauseOnHover»: правда,
«стрелки»: ложь,
«centerMode»: ложь,
«отзывчивый»: [
{«точка останова»: 1024, «настройки»: {«slidesToShow»: 5, «slidesToScroll»: 5}},
{«точка останова»: 768, «настройки»: {«slidesToShow»: 4, «slidesToScroll»: 4}},
{«точка останова»: 640, «настройки»: {«slidesToShow»: 2, «slidesToScroll»: 2}}
]
}
Магазин с другом
Бесплатная доставка
- Бесплатная стандартная наземная доставка (48 смежных штатов, за исключением некоторых товаров с избыточным весом и бывших в употреблении/винтажных товарах).
- Заказы, размещенные до 15:00. ET обычно отправляется в тот же рабочий день.
Выучить больше
2 года бесплатной гарантии на гитары
Каждая гитара или бас-гитара, которые вы покупаете в магазине Musician’s Friend (электрическая или акустическая, новая или открытая упаковка), имеет двухлетнюю защиту от дефектов производителя.
Свяжитесь с нами для получения подробной информации
Мы здесь для вас
Наши консультанты по снаряжению всегда готовы помочь вам в совершении покупок. Позвоните или напишите в чат, чтобы получить экспертную консультацию и узнать о последних предложениях.
Связаться с нами
Наши советники по снаряжению готовы помочь.
Наш контактный центр в настоящее время закрыт.
Запросить обратный звонок
Чат поддержки Proactive Advisor
Наш советник по снаряжению готов помочь.
Начать
Ищете что-то еще? Найдите ответы в нашем Справочном центре
{«product»:{«rep_id»:»site1prodL42843″,»sku_rep_id»:»site1skuL42843000000000″,»download»:false,»price»:»98,99″,»контрольная сумма»:»66430762874″,»name»:»Mojotone Жгут проводов для гитары Strat Blender без пайки»,»sku_id»:»L42843000000000″,»id»:»L42843″,»stock»:»instock»,»бренд»:»Mojotone»},»dept»:»Аксессуары»,» category»:»Аксессуары и запчасти для ладовых инструментов»,»subcategory»:»Детали ладовых инструментов»,»pageName»:»product_detail»}
Использование блендера в программном обеспечении hh strat @ :: 痞客邦 ::
Вы, ребята, знаете, что по-другому мне нужно подключить блендер, чтобы он работал с моим hh strat с двумя 4-проводными хамбакерами? Нужно ли мне что-нибудь показать или рассказать моему гитарному технику, чтобы это работало с моим 5-позиционным переключателем, который я собираюсь настроить как
1.
шейка
2. внешние катушки параллельно
3. шейка и мост последовательно
4. внутренние катушки параллельно
5. мост
Схема подключения показана здесь: localhost/.
Планирую настроить так, чтобы как раз в положении 1 и 5 работал блендер.
Заранее спасибо за помощь.
Может ли кто-нибудь помочь мне с моими вопросами, потому что на этой неделе я получу накладку и хочу передать все это своему гитарному технику, чтобы установить все.
Я просто предполагаю, что вы подключаете его к горячей части бриджа и шеи на 5-позиционном переключателе для четырехжильных кабелей.Просто скажите мне, если это неправильная проводка, ребята.
Я не уверен, но мне кажется, что вы бы использовали блендер, чтобы смешать только одного щенка. Так что, если вы выберете мост, quot;смесьquot; функция будет работать только в #1. Если вы выберете гриф, он будет работать на № 5. Если я правильно это понимаю.
Вы бы взяли джемпер из quot;горячегоquot; провод щенка, которого вы хотите смешать, и подведите его к одному из внешних выступов горшка для смешивания.
Затем вы подсоедините центральный выступ смесительного горшка к выходу или регулятору громкости.
Это то, о чем вы спрашиваете, или я что-то пропустил?
Первоначально Послано ArtieTooЯ не уверен, но мне кажется, что вы бы использовали блендер только для смешивания одного щенка. Так что, если вы выберете мост, quot;смесьquot; функция будет работать только в #1. Если вы выберете гриф, он будет работать на № 5. Если я правильно это понимаю.
Вы бы взяли джемпер из quot;горячегоquot; провод щенка, которого вы хотите смешать, и подведите его к одному из внешних выступов горшка для смешивания.Затем вы подсоедините центральный выступ смесительного горшка к выходу или регулятору громкости.
Это то, о чем вы спрашиваете, или я что-то пропустил?
Да, я играю, чтобы позиции 1 и 5 работали с блендером, поэтому в № 1 я смешал бы шею и наоборот в № 5. Что касается перемычки, зачем мне подключать горячий к одному датчику, он должен быть к обоим, потому что у моего блендера только 2 наконечника.
Я понимаю, что вы говорите. Есть несколько разных способов подключения блендера, но этот способ звучит лучше всего.Просто подключите два наконечника к грифу и соедините горячие провода. Затем вы можете смешивать от одного к другому в любое время.
Сегодня я изучил слишком много электрических схем.
Хорошо, спасибо, что проверили мою идею подключения.
Кто-нибудь знает, какой провод является горячим для 4-проводного звукоснимателя Dimarzio? Из того, что я прочитал в пакете инструкций, я предполагаю, что он красный. Если это правда, мне просто подключить блендер к любому месту, где на схеме показан красный провод?
Если бы кто-нибудь из вас, ребята, мог нарисовать схему, чтобы показать моему технику, как ее подключить, я был бы очень признателен.
Нужно ли мне просто подключить один провод ко всем точкам, где красный провод от одного звукоснимателя припаян, чтобы выполнить эту настройку? Это будет верно только в том случае, если красный на самом деле является горячим проводом на диаграмме.
Может ли кто-нибудь помочь мне как можно скорее, потому что примерно через месяц я вернусь в колледж? Мне все еще нужно больше практиковаться, а моему гитарному технику требуется около недели, чтобы сделать проводку, потому что он в магазине 2 раза в неделю.
Жгут проводов без припоя для блендера Mojotone Strat
Жгут проводов без припоя для блендера Mojotone Strat
Модернизация до высококачественной электроники имеет значение, а беспайка делает ее проще!
Нравится ли вам менять датчики местами или, может быть, вы не хотите паять, потому что боитесь все испортить? Наши беспаечные сборки обеспечивают самое простое решение и самые надежные соединения простым нажатием и отпусканием кнопки.Все это предлагает электронное обновление высшего качества для вашей гитары.
Для работы нашего беспаечного жгута не требуются громоздкие разъемы или дополнительные приспособления. Просто отсоедините старые провода от звукоснимателей и гитары, вставьте их в наш разъем без пайки, и все готово!
Особенности и преимущества
- Вставное соединение проводов без пайки для легкой установки и быстрой замены датчиков!
- Компоненты винтажного качества под маркой США (Switchcraft, Mojotone, CRL и CTS)!
- Переключатель CRL производства США! Это самый надежный и плавный переключатель из когда-либо созданных, и он не изменился с 50-х годов.

- Гладкий индивидуальный конус, промышленные потенциометры CTS с цельными латунными втулками и самыми жесткими доступными допусками.
- Изготовленные вручную и герметично закрытые маслонаполненные колпачки Mojotone Vitamin T!
- Точка-точка с ручным подключением от Mojotone в США!
Функции управления Blender:
Лучшая ручка
Мастер ручки
Master Tone:
Master Tone:
Master Chonton
3 Blender Control: Нижняя ручка
Blender на 10
Положение 1: Мост
Положение 2: Мост и середина
Позиция 3: середина
Позиция 4: середина и шея
Позиция 5: шейка
Blender on 0
Позиция 3: середина
Позиция 4: середина и шея (с перемычкой)
Позиция 5: шея (с перемычкой)
В комплекте:
- (2) Потенциометры CTS 250k Vintage с коническим разъемным валом
- (1) Потенциометр с разъемным валом смесителя CTS 250k
- (1) CRL USA 5-позиционный рычажный переключатель (наконечник переключателя продается отдельно)
- (1) Входной монофонический разъем Switchcraft USA
- (1) Мохотон, наполненный маслом с витамином Т .
Конденсатор 047 мкФ - (1) Treble Bleed (сохраняет высокие частоты при регулировке громкости)
- (1) Подробная электрическая схема и инструкции
Примечание:
Для гитар, произведенных за рубежом, может потребоваться увеличить отверстия для более крупных колонок, соответствующих стандартам США. Вам также нужно будет заменить метрические ручки на дюймовые нажимные ручки с 24 накатками и наконечник переключателя. См. связанные элементы.
Подключение миксера-шлифовального станка, проводка, схема внутренней цепи
В этой статье мы рассмотрим схему подключения электрического миксера-шлифовальной машины, электрическую схему и схему внутренних цепей.Миксер-измельчитель – очень известный и полезный кухонный прибор. В наше время почти в каждом доме есть миксер-измельчитель. Если у вас есть базовые знания в области электротехники и вы имеете сертификат на выполнение электромонтажных работ, то вы должны знать о принципе работы миксера и его внутренней схеме.
Таким образом, вы можете легко отремонтировать миксер-измельчитель и заработать деньги, не выполняя никакой профессиональной работы.
Что такое миксер-измельчитель? Внутренние детали
Измельчитель-миксер представляет собой компактную переносную электрическую машину, которая используется для смешивания и измельчения зерна.
Как правило, кофемолка предназначена для работы от сети переменного тока 230 В. Внутренние части миксера, как показано ниже,
- Двигатель универсальной серии
- Трехпозиционный поворотный переключатель скорости
- Тепловое реле перегрузки или выключатель перегрузки
- Световой индикатор
- Выключатель питания
Схема внутренней цепи миксера Grinder 9 Здесь вы можете увидеть схему внутренней цепи миксера-измельчителя ниже. Вы можете увидеть, как связаны все внутренние компоненты.
Двигатель универсальной серии
Двигатели универсальной серии предназначены для работы как от переменного, так и от постоянного тока.
Здесь используется слово «последовательный», потому что его обмотки возбуждения соединены последовательно с обмоткой якоря.
На приведенной выше принципиальной схеме также можно увидеть две последовательные обмотки. Один из них имеет три положения. И эти отводы подключены к переключателю скорости. Таким образом, эта схема предназначена для управления скоростью двигателя.Таким образом, мы можем получить три разные скорости (низкая, средняя, высокая), вращая переключатель. Кроме того, вы можете увидеть подключение двигателя миксера-шлифовальной машины ниже.
Тепловое реле перегрузки или выключатель перегрузки
Тепловое реле перегрузки или выключатель перегрузки используется для защиты устройства от перегрузки или перегрузки по току. Если двигатель потребляет слишком большой ток из-за какой-либо внутренней неисправности или неправильного использования, реле перегрузки автоматически отключит подачу питания на двигатель. Поскольку миксер-шлифовальный станок является бытовым прибором, реле тепловой перегрузки очень полезно для предотвращения несчастных случаев, таких как возгорание двигателя, пожар и плавление из-за перегрузки по току.
Выключатель перегрузки также помогает отключить двигатель, если он работает в течение длительного времени. После полного остывания он автоматически включится. Схему подключения выключателя перегрузки кофемолки вы можете увидеть ниже.
Трехпозиционный поворотный переключатель
В общей сложности имеет четыре клеммы. Первая — это входная клемма, а остальные три — выходные клеммы, к которым должны быть подключены клеммы двигателя. Схему подключения поворотного переключателя кофемолки вы можете увидеть ниже.
Выключатель питания
Большинство кофемолок-миксеров имеют функцию включения и выключения с помощью переключателя управления скоростью, но некоторые кофемолки снабжены отдельным выключателем питания для включения и выключения.
Схема подключения кофемолки-миксера
Ниже вы можете увидеть схему подключения кофемолки-миксера.
Итак, здесь вы видите всего пять клемм двигателя. Красный, желтый и синий подключены к переключателю скорости.



Несоблюдение этих инструкций может привести к опасности для жизни.
Чтобы вытащить вилку из розетки, всегда тяните за вилку, а не за шнур.
Несоблюдение этого требования может создать угрозу безопасности пользователя и привести к повреждению прибора. Используйте только оригинальные запчасти и аксессуары.








8
Вы МОЖЕТЕ это услышать (чистая постановка, игра соло). Звучание звукоснимателей страт-нека или бриджа сами по себе довольно своеобразны. Добавление немного другого (даже сильно разбавленного) имело значение. Это как бы убрало «чистоту» сфокусированного тона с одним звукоснимателем. Если у вас есть гитара с блендером, уменьшите блендер до 9, и вы это услышите.


Конденсатор 047 мкФ